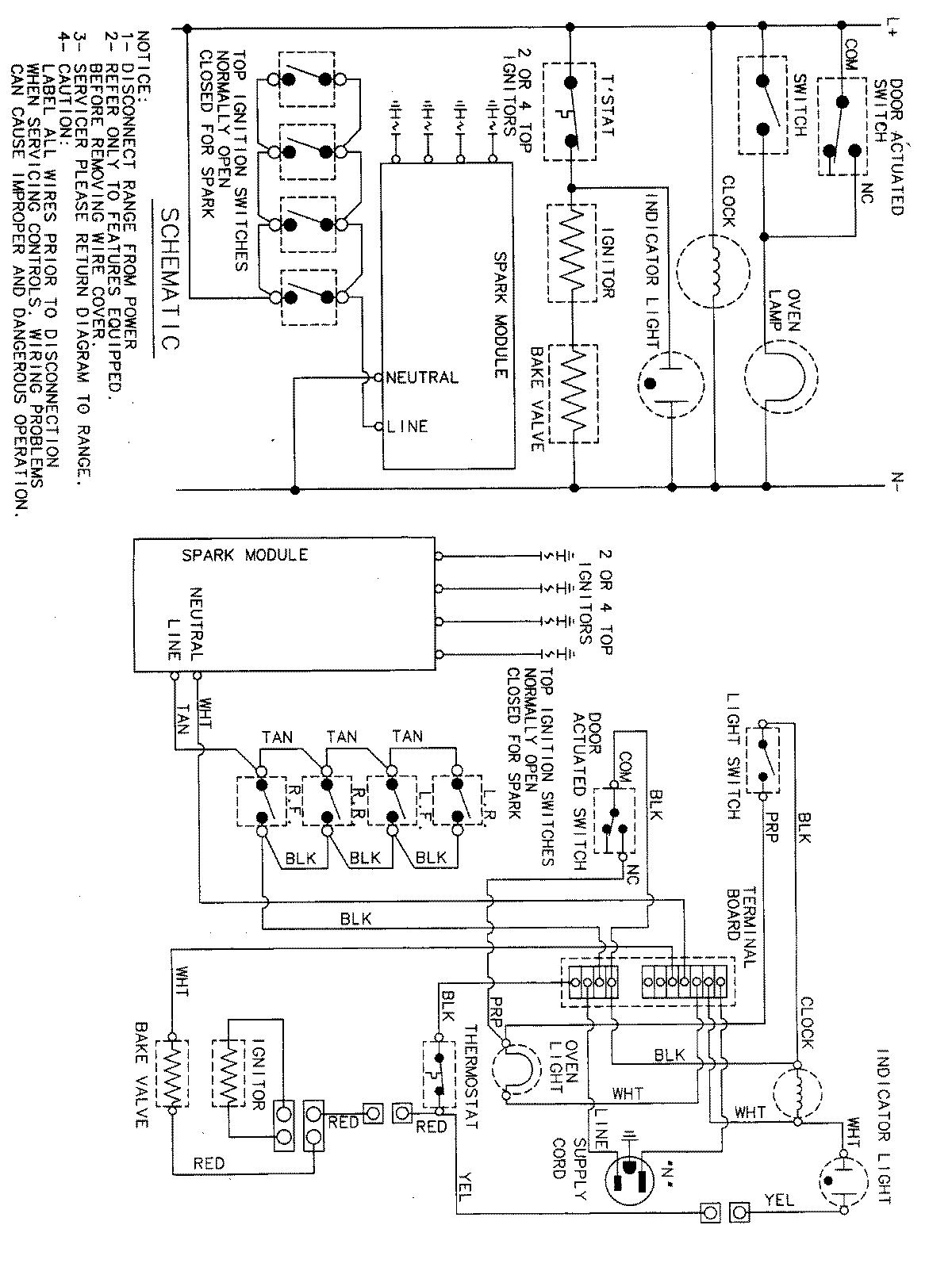
MGR4410ADW 07 – WIRING INFORMATIONadmin2025-04-26T11:31:13+00:00MGR4410ADW 07 – WIRING INFORMATION ProductsPositionProductNIMAY 15001828