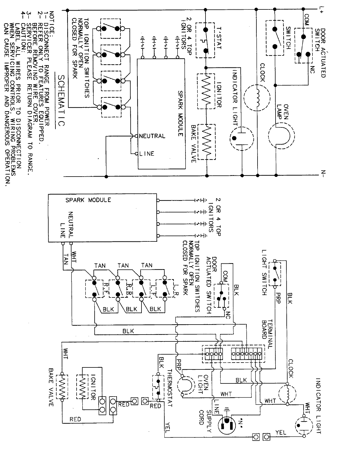
MGR4410BDA 05 – WIRING INFORMATIONadmin2025-04-26T11:31:44+00:00MGR4410BDA 05 – WIRING INFORMATION ProductsPositionProductNIMAY 15001828