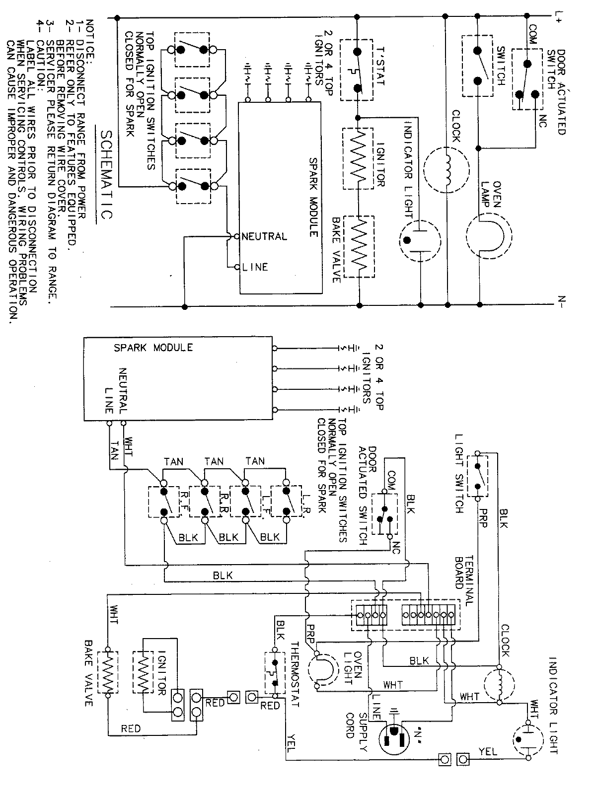
MGR4411BDQ 07 – WIRING INFORMATIONadmin2025-04-26T11:29:33+00:00MGR4411BDQ 07 – WIRING INFORMATION ProductsPositionProductNIMAY 15001828