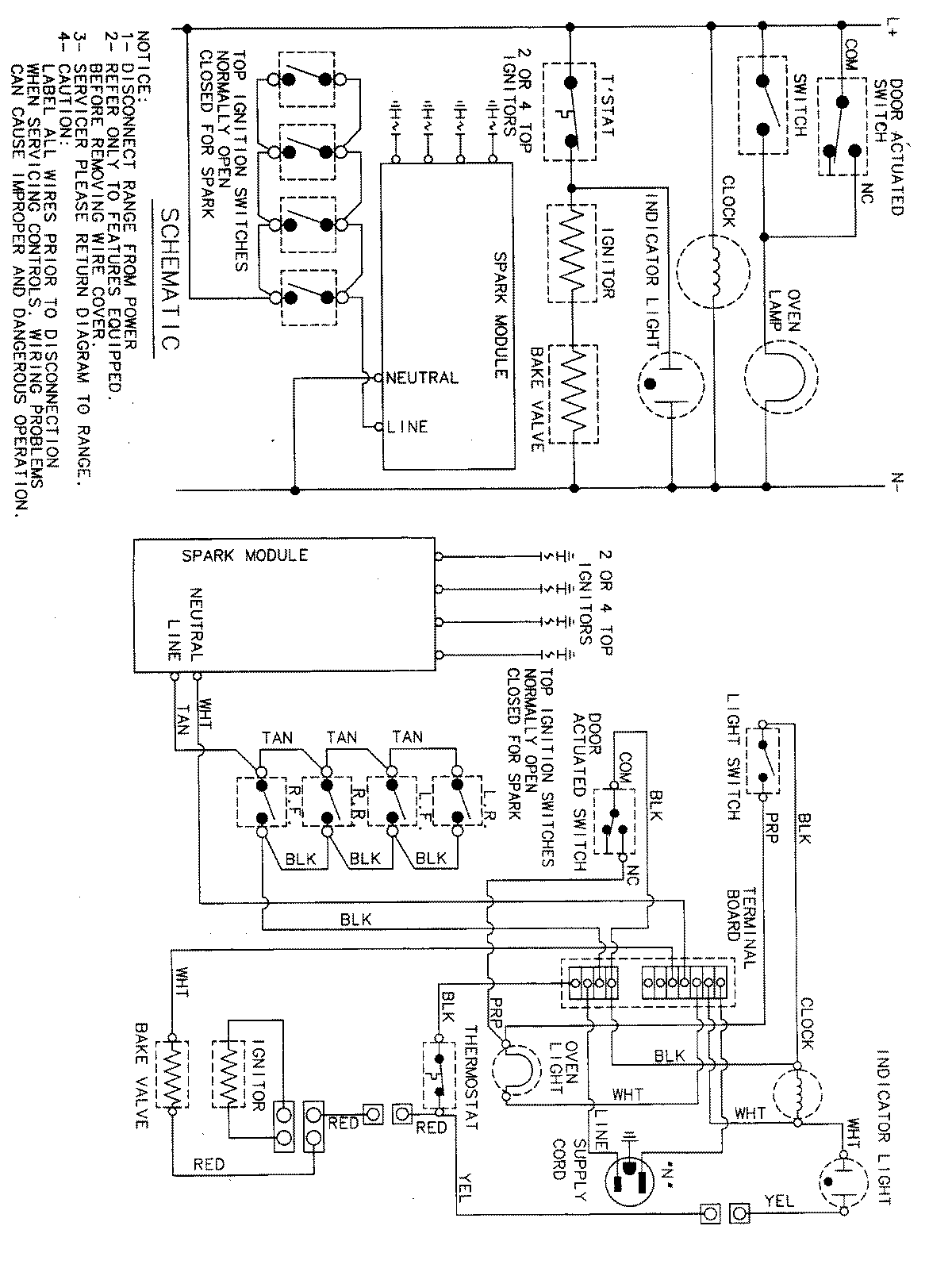
MGR4450BDQ 06 – WIRING INFORMATIONadmin2025-04-26T11:31:22+00:00MGR4450BDQ 06 – WIRING INFORMATION ProductsPositionProductNIMAY 15001828