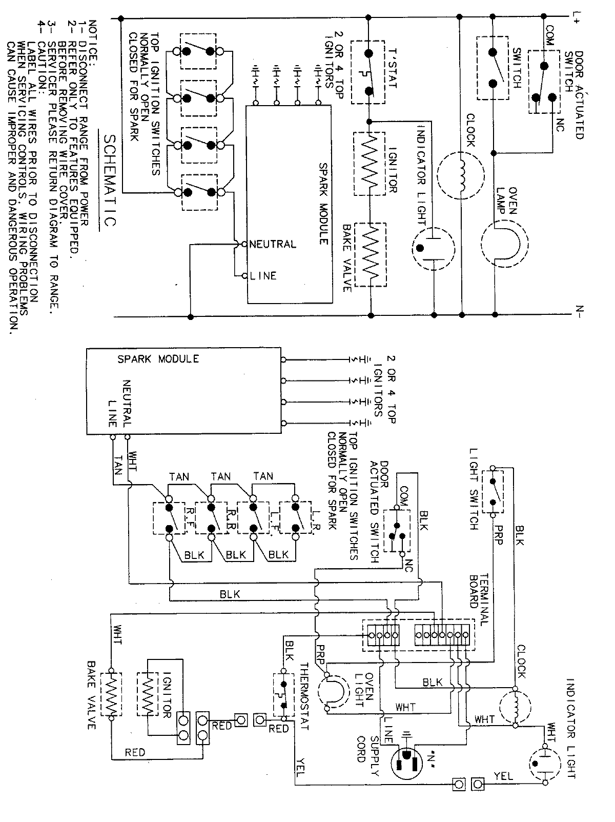
MGR4450BDW 07 – WIRING INFORMATIONadmin2025-04-26T11:32:36+00:00MGR4450BDW 07 – WIRING INFORMATION ProductsPositionProductNIMAY 15001828