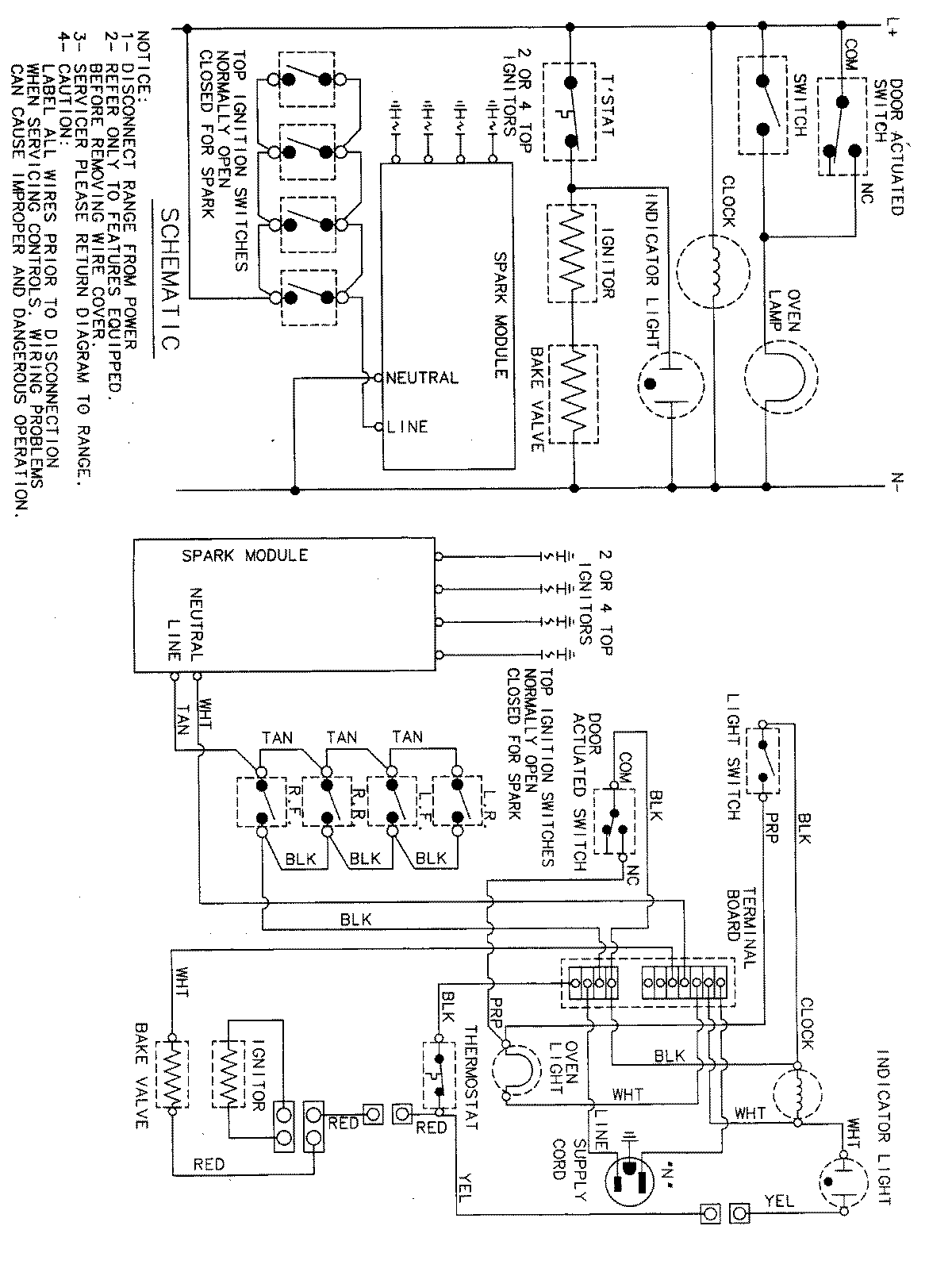
MGR4770ADH 07 – WIRING INFORMATIONadmin2025-04-26T09:11:10+00:00MGR4770ADH 07 – WIRING INFORMATION ProductsPositionProductNIMAY 15002638