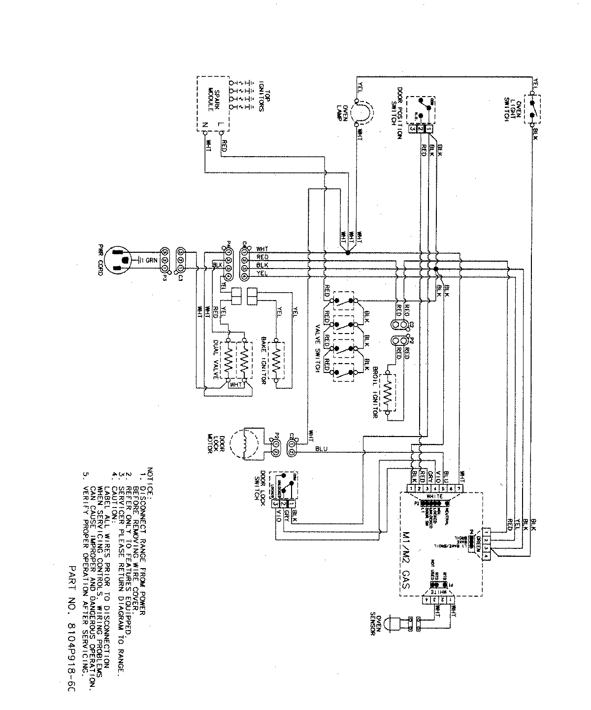
MGR5754QDS 07 – WIRING INFORMATIONadmin2025-04-26T09:13:06+00:00MGR5754QDS 07 – WIRING INFORMATION ProductsPositionProductNIMAY 15003320NIMAY 15003467