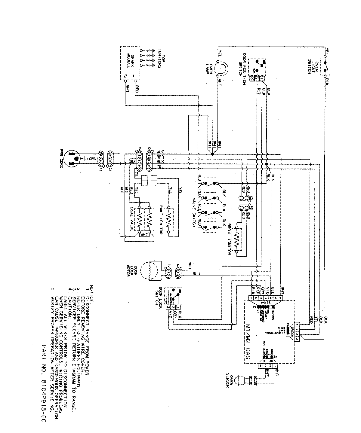
MGR5755QDB 07 – WIRING INFORMATIONadmin2025-04-26T09:13:22+00:00MGR5755QDB 07 – WIRING INFORMATION ProductsPositionProductNIMAY 15003320NIMAY 15003467