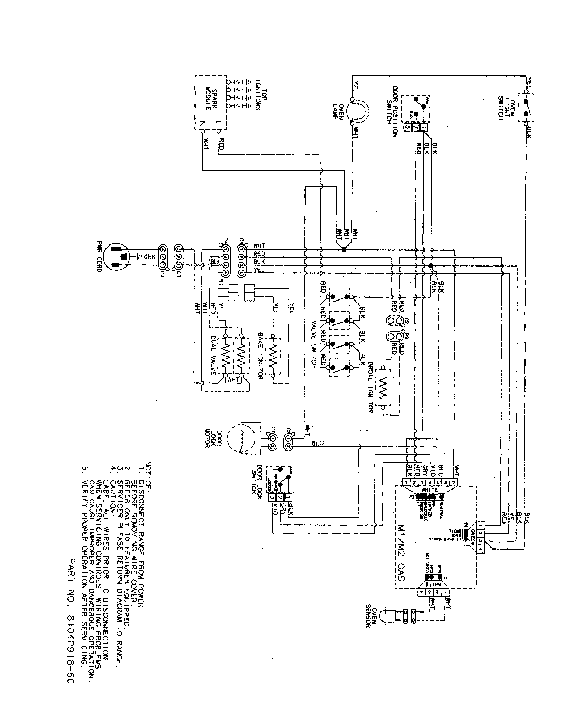
MGR5755QDW 07 – WIRING INFORMATIONadmin2025-04-26T09:14:44+00:00MGR5755QDW 07 – WIRING INFORMATION ProductsPositionProductNIMAY 15003320NIMAY 15003467