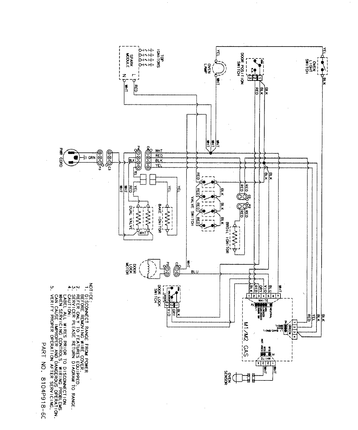
MGR5765QDB 07 – WIRING INFORMATIONadmin2025-04-26T09:13:40+00:00MGR5765QDB 07 – WIRING INFORMATION ProductsPositionProductNIMAY 15003320NIMAY 15003466