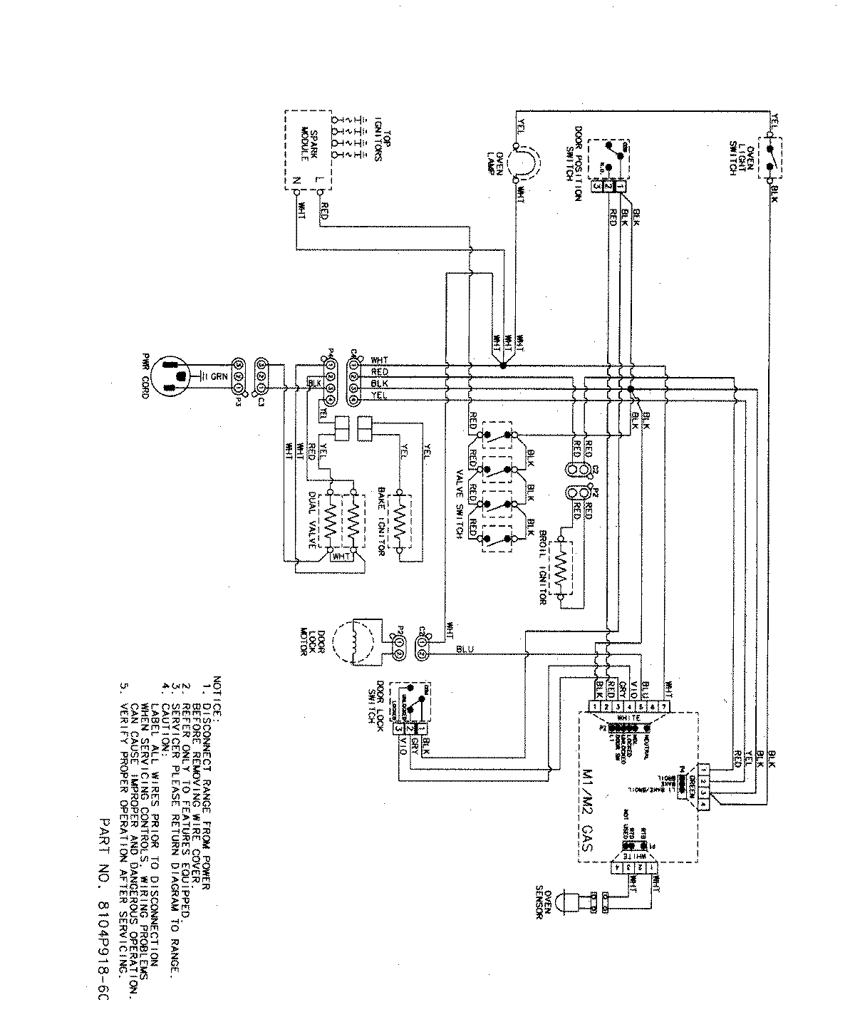
MGR5765QDW 07 – WIRING INFORMATIONadmin2025-04-26T09:13:17+00:00MGR5765QDW 07 – WIRING INFORMATION ProductsPositionProductNIMAY 15003320NIMAY 15003466