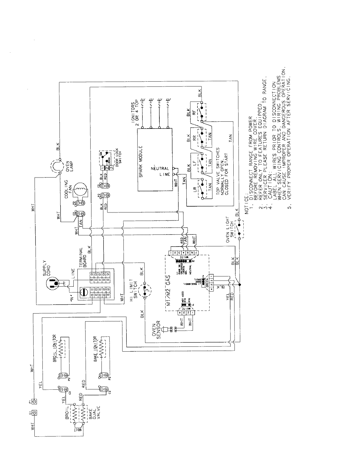
MGS5752BDS 07 – WIRING INFORMATIONadmin2025-04-26T13:04:13+00:00MGS5752BDS 07 – WIRING INFORMATION ProductsPositionProductNIMAY 15003722