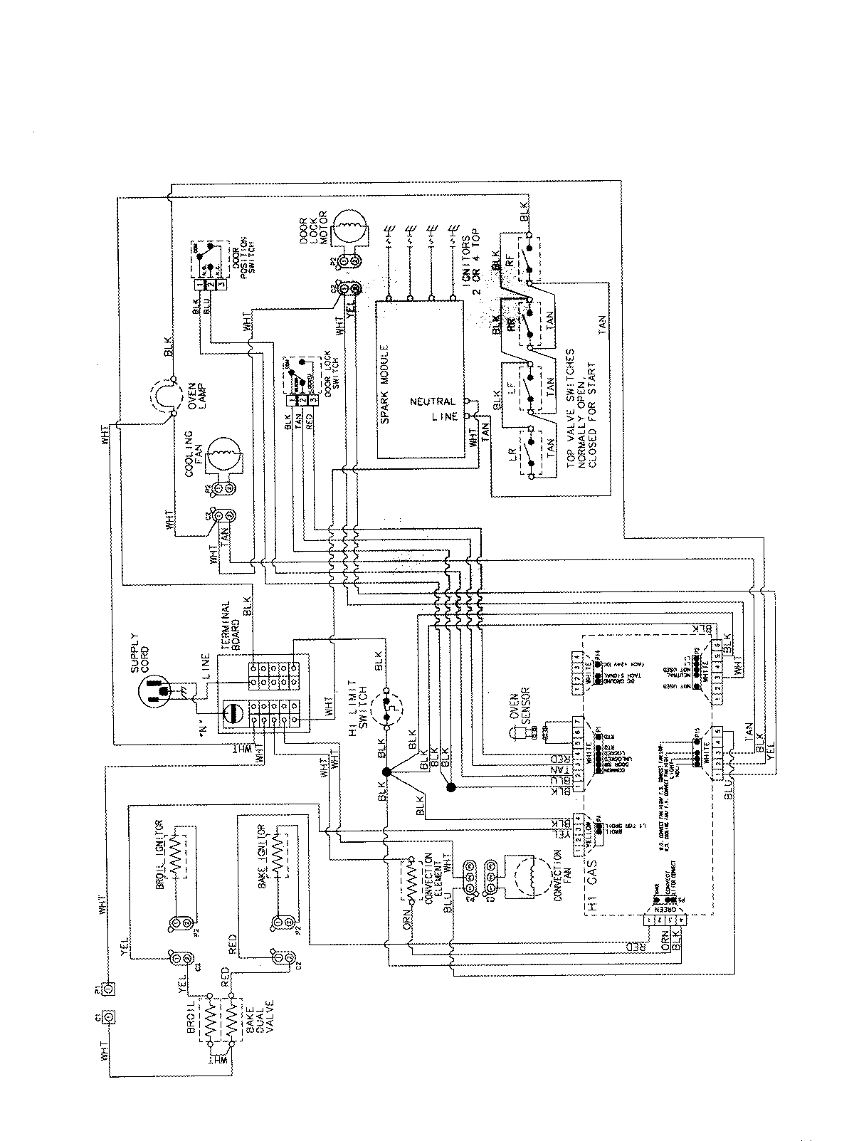
MGS5775BDB 07 – WIRING INFORMATIONadmin2025-04-26T13:09:13+00:00MGS5775BDB 07 – WIRING INFORMATION ProductsPositionProductNIMAY 15003735