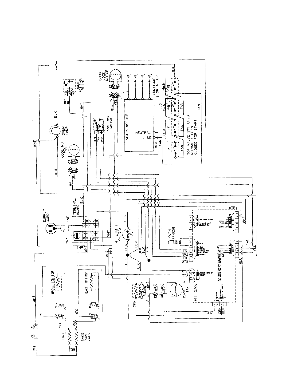
MGS5875BDB 07 – WIRING INFORMATIONadmin2025-04-26T13:11:04+00:00MGS5875BDB 07 – WIRING INFORMATION ProductsPositionProductNIMAY 15003735