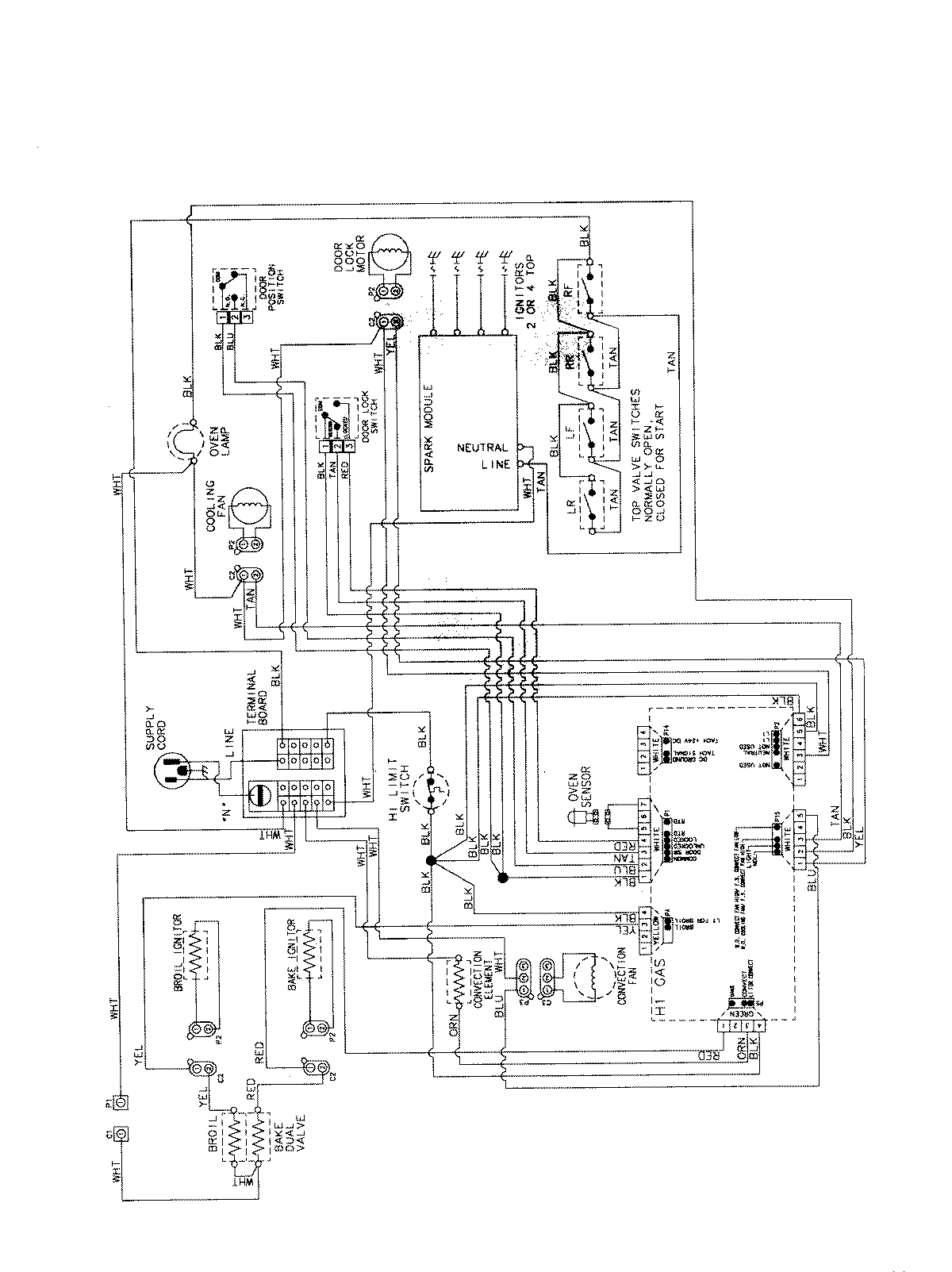
MGS5875BDS 07 – WIRING INFORMATION

MGS5875BDS 07 – WIRING INFORMATION

Products

PositionProduct
NIMAY 15003735