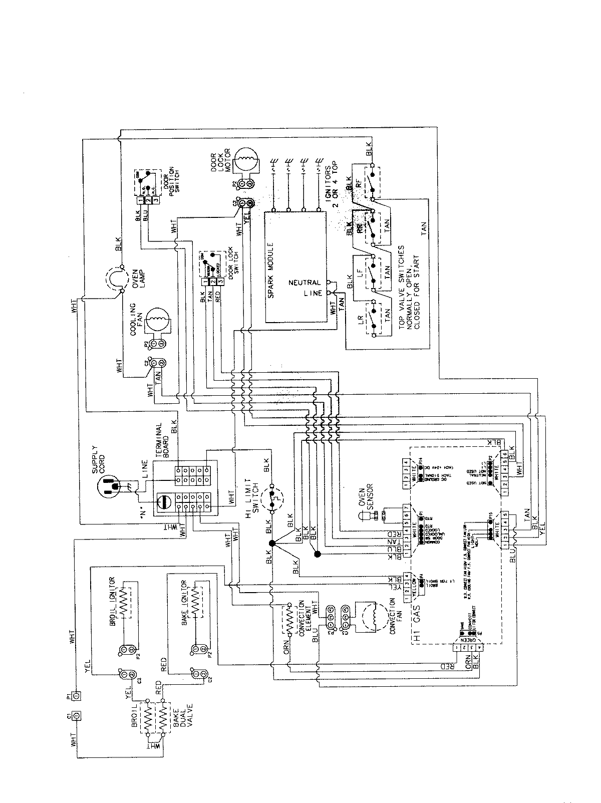
MGS5875BDW 07 – WIRING INFORMATIONadmin2025-04-26T13:05:16+00:00MGS5875BDW 07 – WIRING INFORMATION ProductsPositionProductNIMAY 15003735