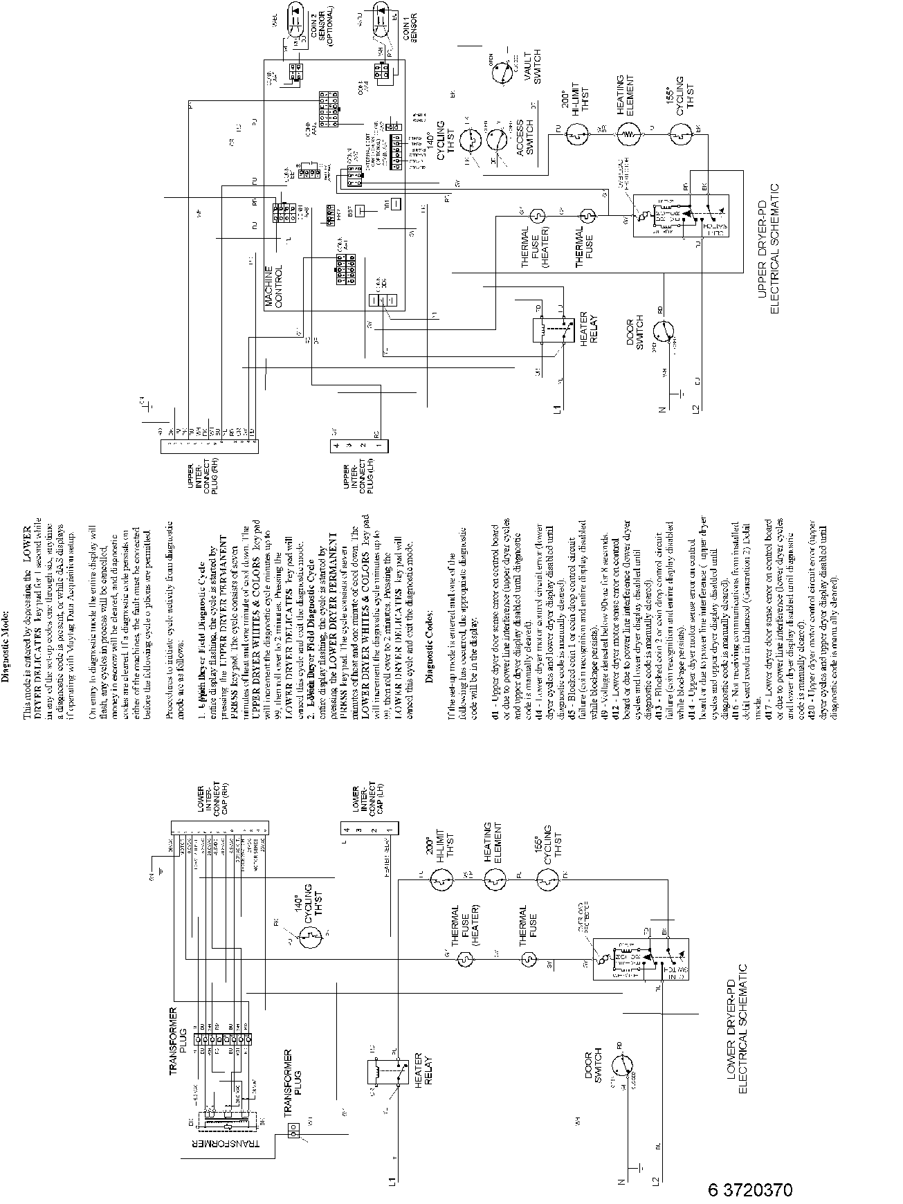
MLE23PDFYW 11 – WIRING INFORMATION(ELEC)admin2025-04-26T11:31:30+00:00MLE23PDFYW 11 – WIRING INFORMATION(ELEC) ProductsPositionProduct001DOWEL PIN FOR HANDLE