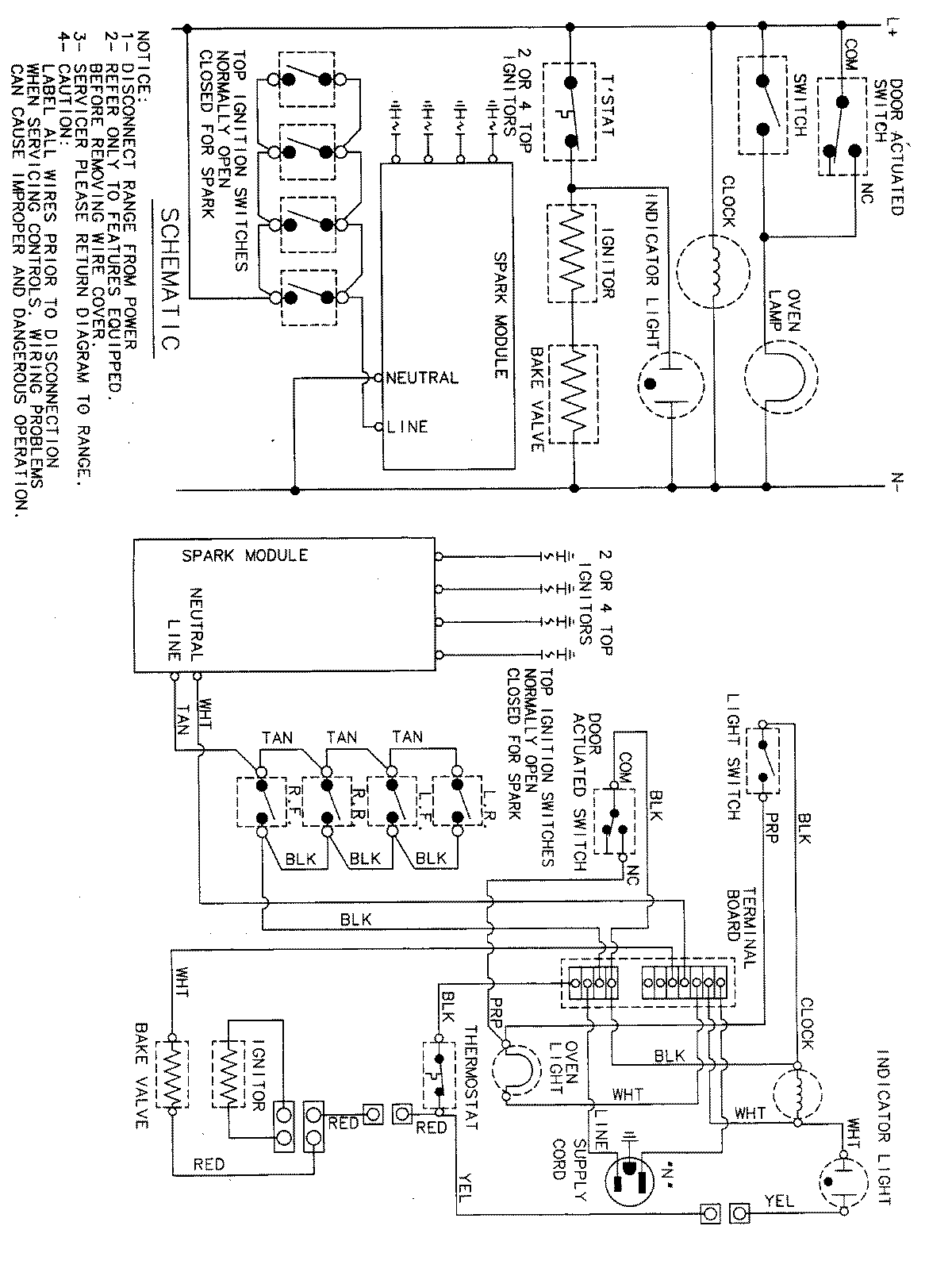
MLR4410BXH 07 – WIRING INFORMATIONadmin2025-04-26T11:30:13+00:00MLR4410BXH 07 – WIRING INFORMATION ProductsPositionProductNIMAY 15001828