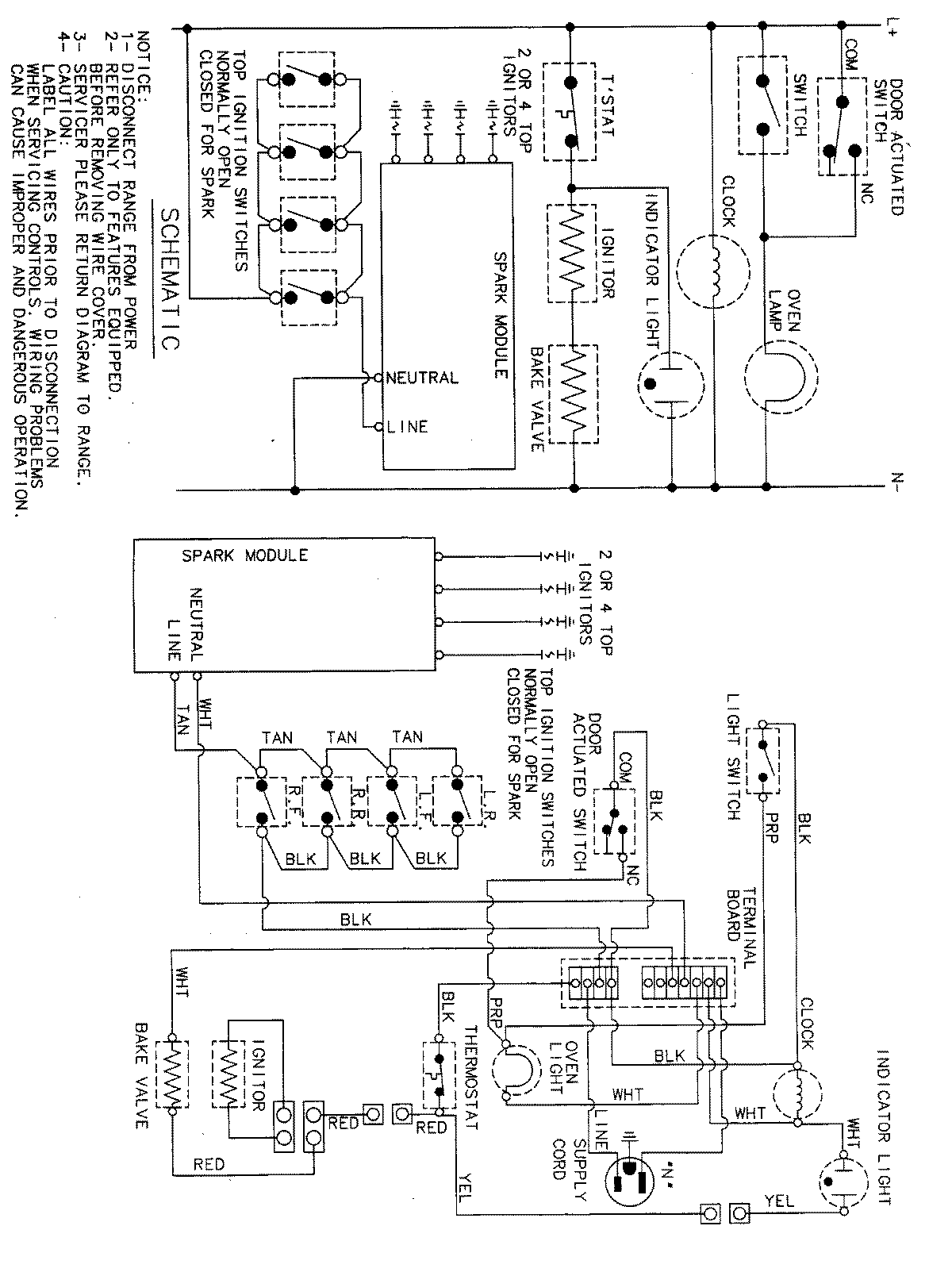
MLR4410BXT 05 – WIRING INFORMATIONadmin2025-04-26T13:05:34+00:00MLR4410BXT 05 – WIRING INFORMATION ProductsPositionProductNIMAY 15001828