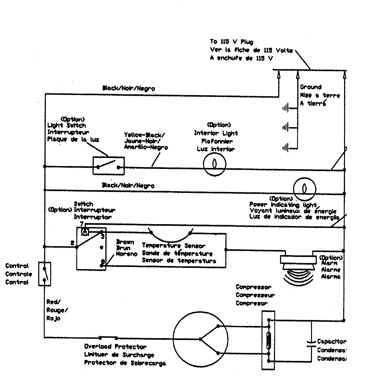
MQU2056BRW 05 – WIRING INFORMATIONadmin2025-04-26T12:19:59+00:00MQU2056BRW 05 – WIRING INFORMATION ProductsPositionProductNIMAY 15003941