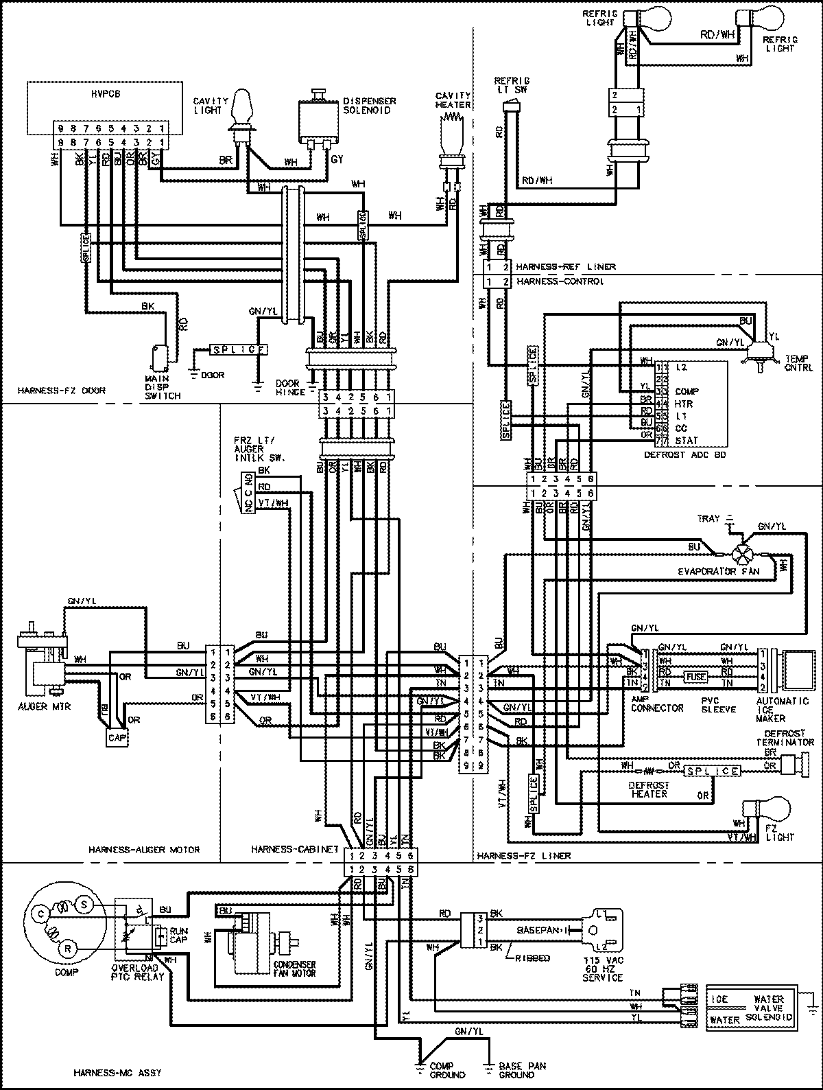
MSD2650HEQ 18 – WIRING INFORMATIONadmin2025-04-26T13:12:13+00:00MSD2650HEQ 18 – WIRING INFORMATION ProductsPositionProductNIMAY 15003654