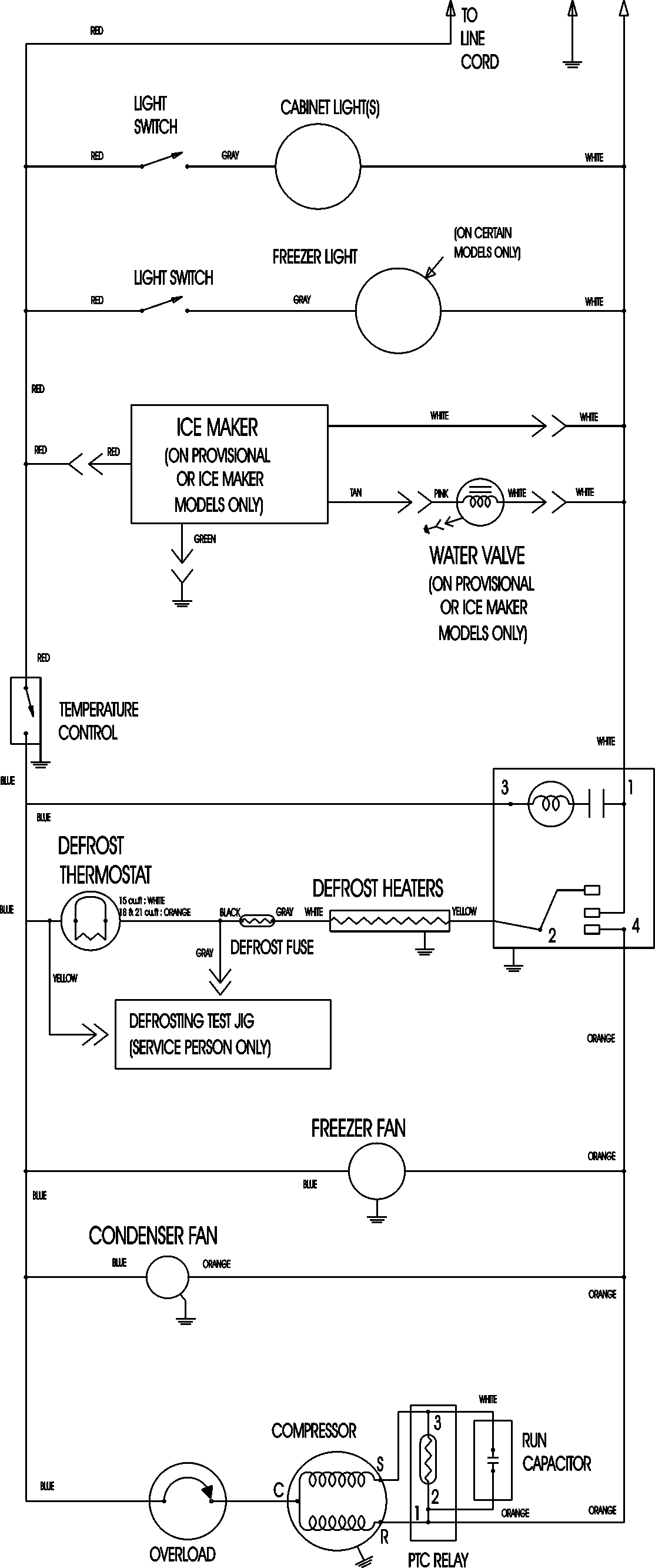
MTB1894ARS 09 – WIRING INFORMATIONadmin2025-04-26T11:35:15+00:00MTB1894ARS 09 – WIRING INFORMATION ProductsPositionProductNIMAY 15003630