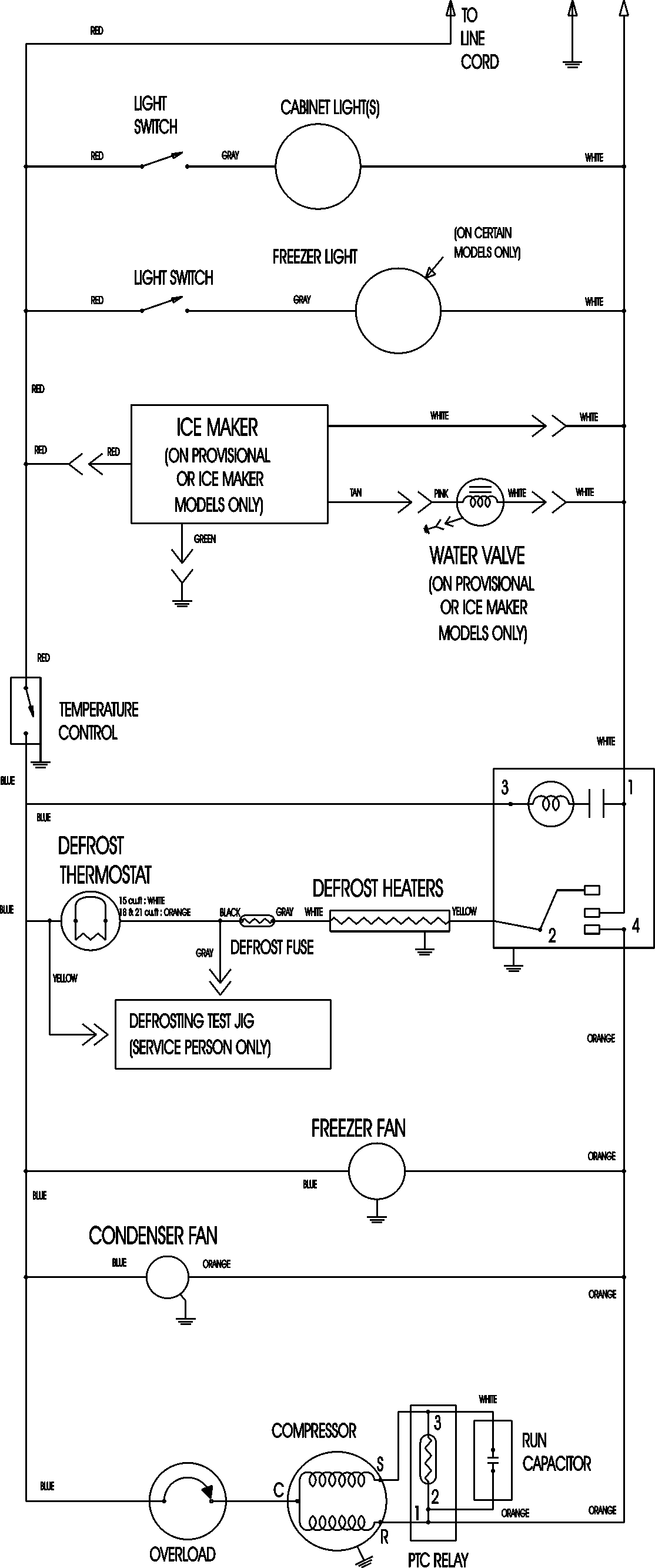
MTB1895AEB 11 – WIRING INFORMATIONadmin2025-04-26T11:35:49+00:00MTB1895AEB 11 – WIRING INFORMATION ProductsPositionProductNIMAY 15003630