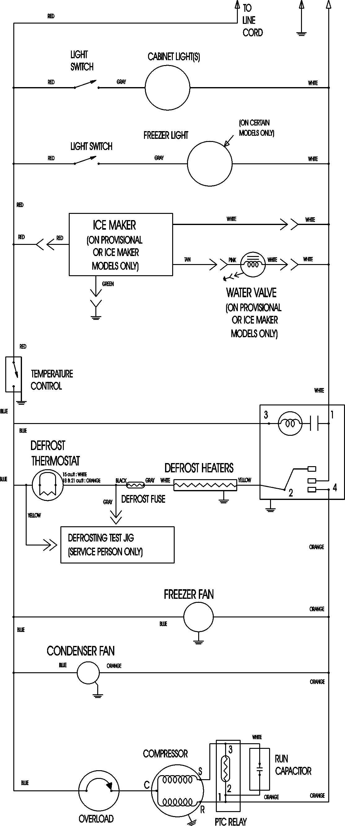
MTB1895AES 11 – WIRING INFORMATIONadmin2025-04-26T11:33:49+00:00MTB1895AES 11 – WIRING INFORMATION ProductsPositionProductNIMAY 15003630