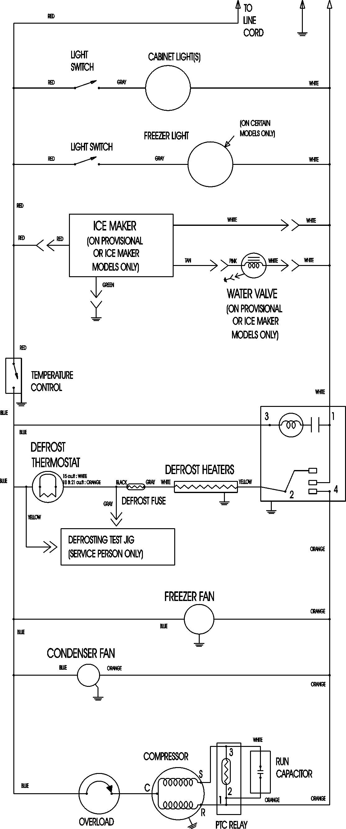
MTB1896AEQ 11 – WIRING INFORMATIONadmin2025-04-26T11:33:45+00:00MTB1896AEQ 11 – WIRING INFORMATION ProductsPositionProductNIMAY 15003630