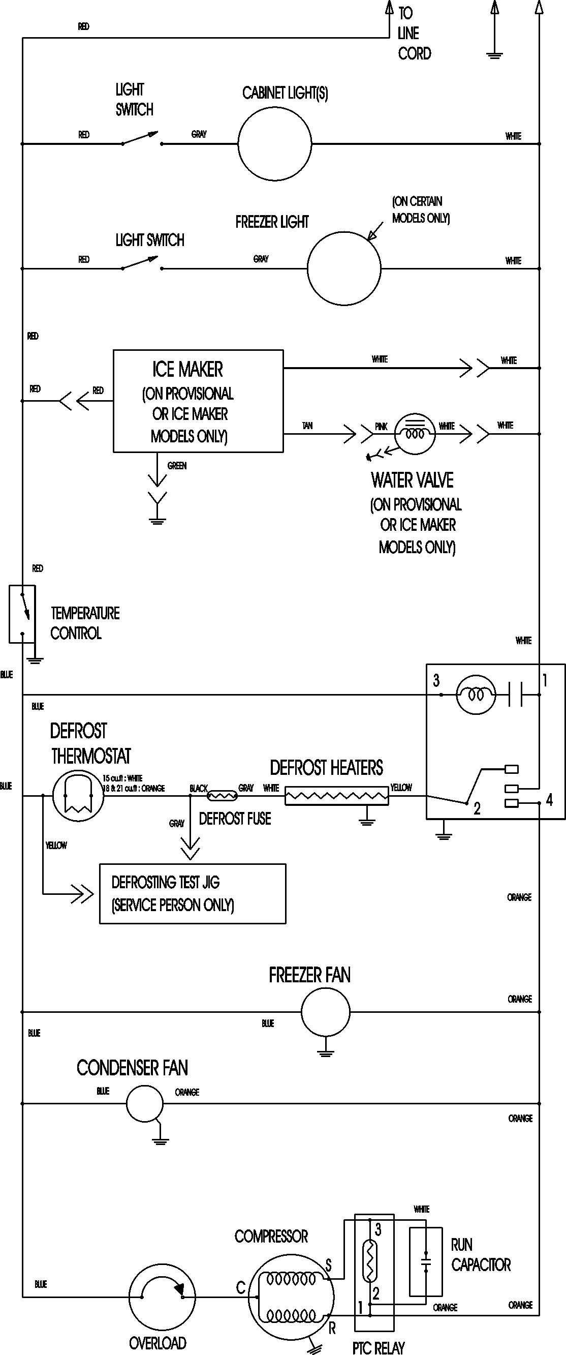
MTB1896AES 11 – WIRING INFORMATION

MTB1896AES 11 – WIRING INFORMATION

Products

PositionProduct
NIMAY 15003630