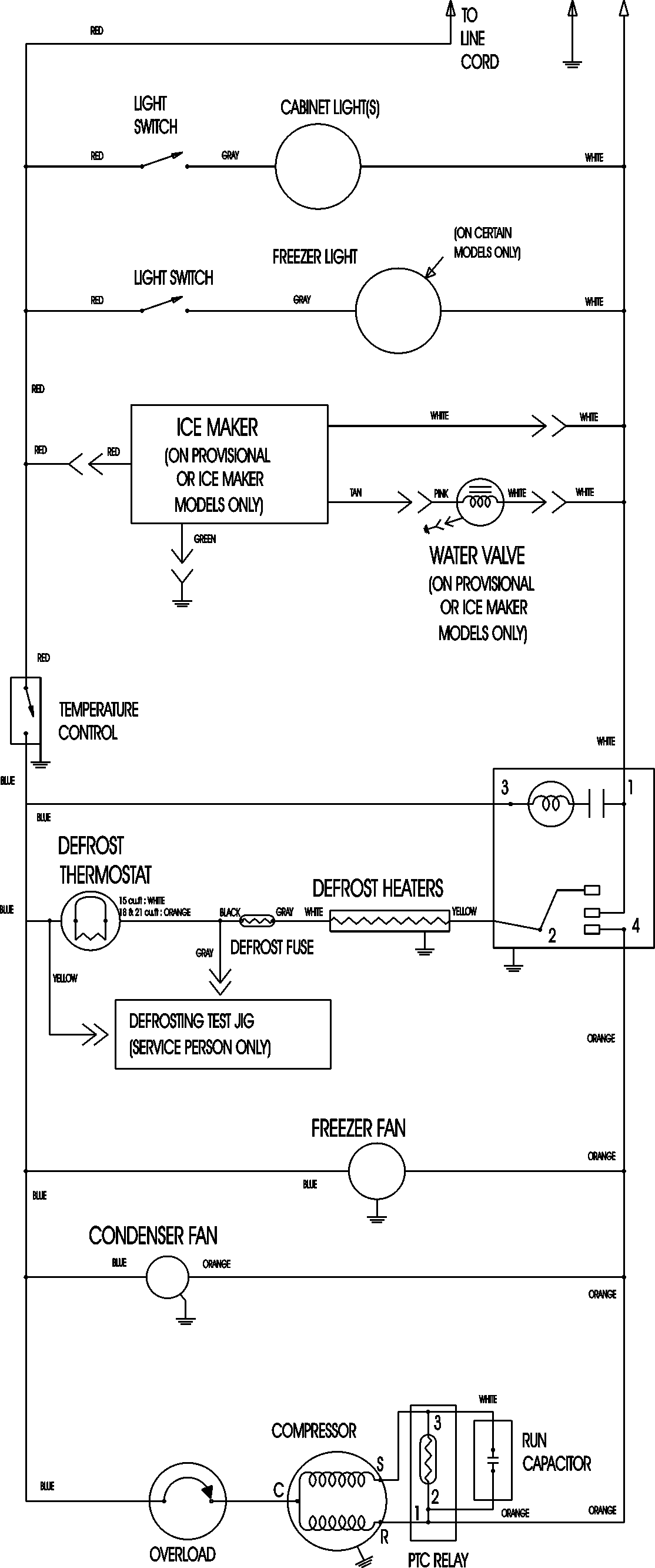
MTB189BARW 11 – WIRING INFORMATIONadmin2025-04-26T11:36:05+00:00MTB189BARW 11 – WIRING INFORMATION ProductsPositionProductNIMAY 15003630