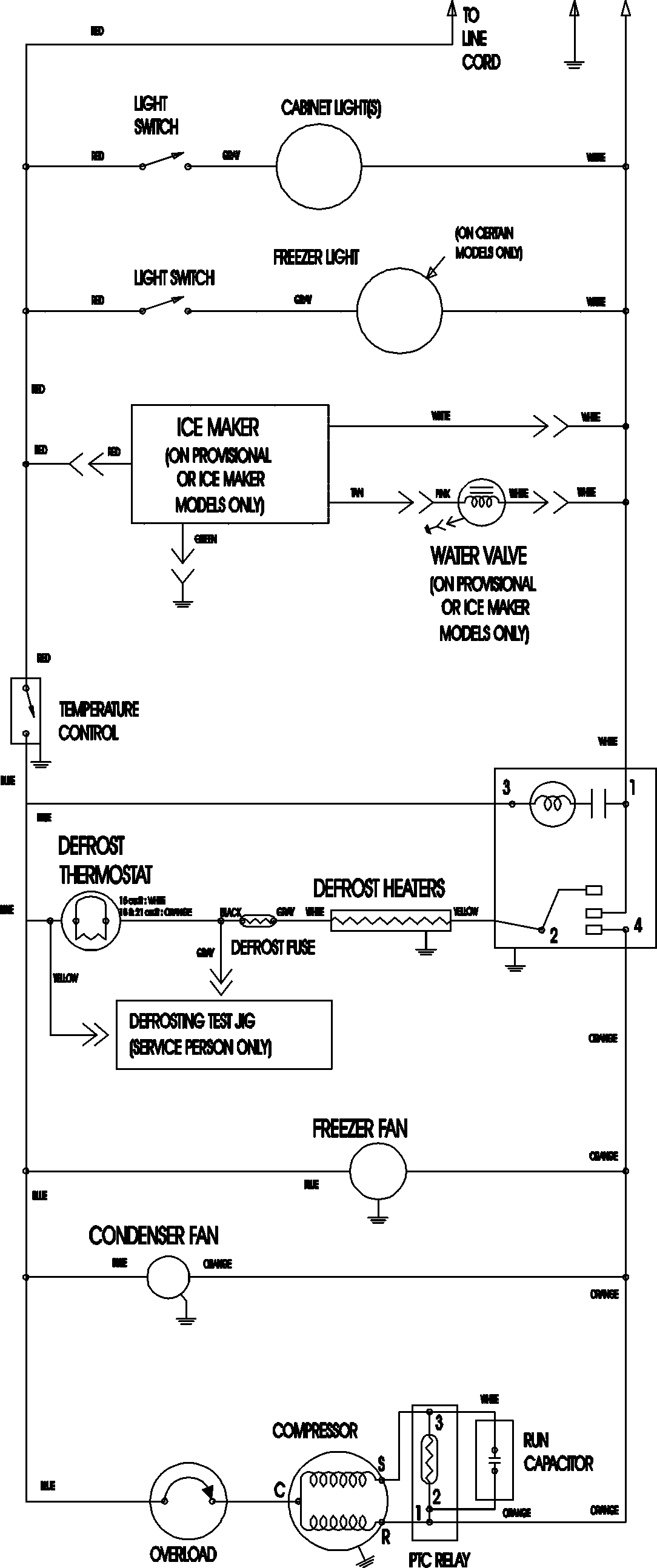
MTB2193ARB 11 – WIRING INFORMATIONadmin2025-04-26T12:10:50+00:00MTB2193ARB 11 – WIRING INFORMATION ProductsPositionProductNIMAY 15003702