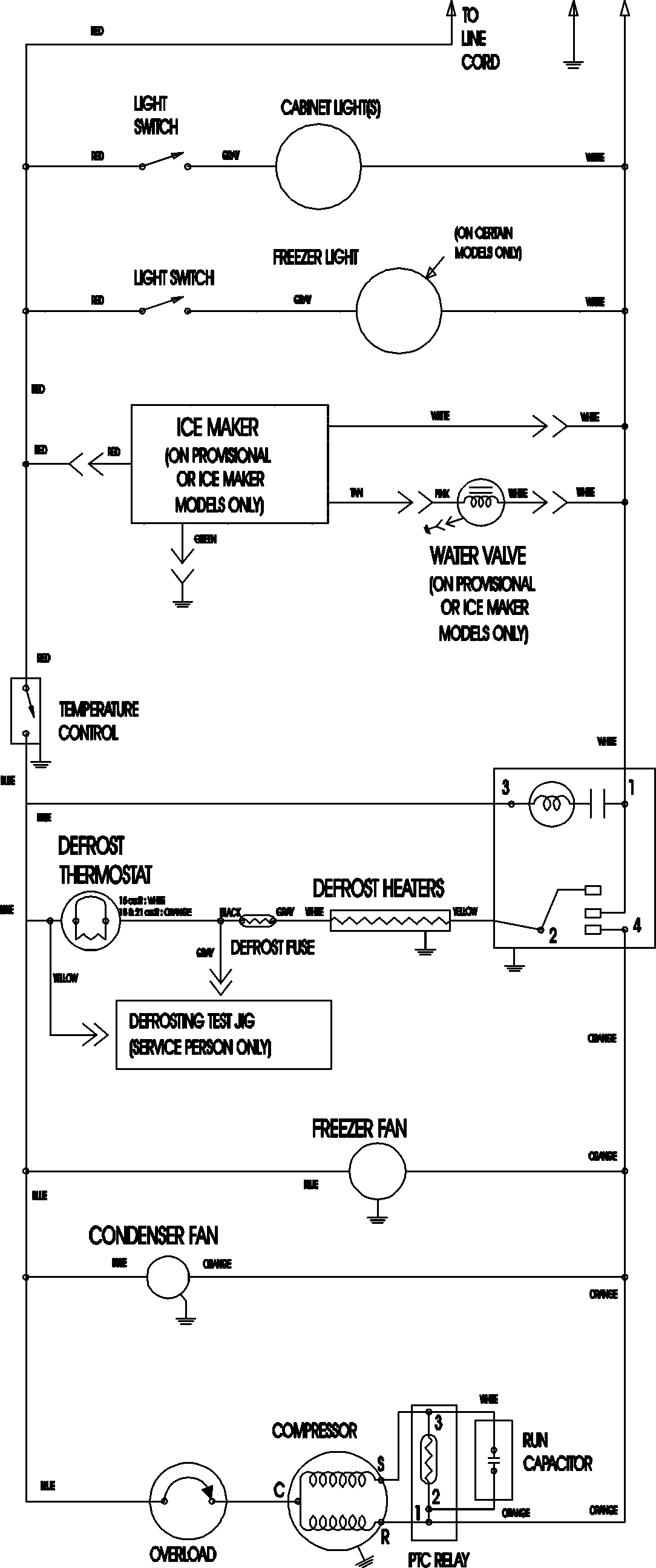
MTB2193ARQ 11 – WIRING INFORMATION

MTB2193ARQ 11 – WIRING INFORMATION

Products

PositionProduct
NIMAY 15003702