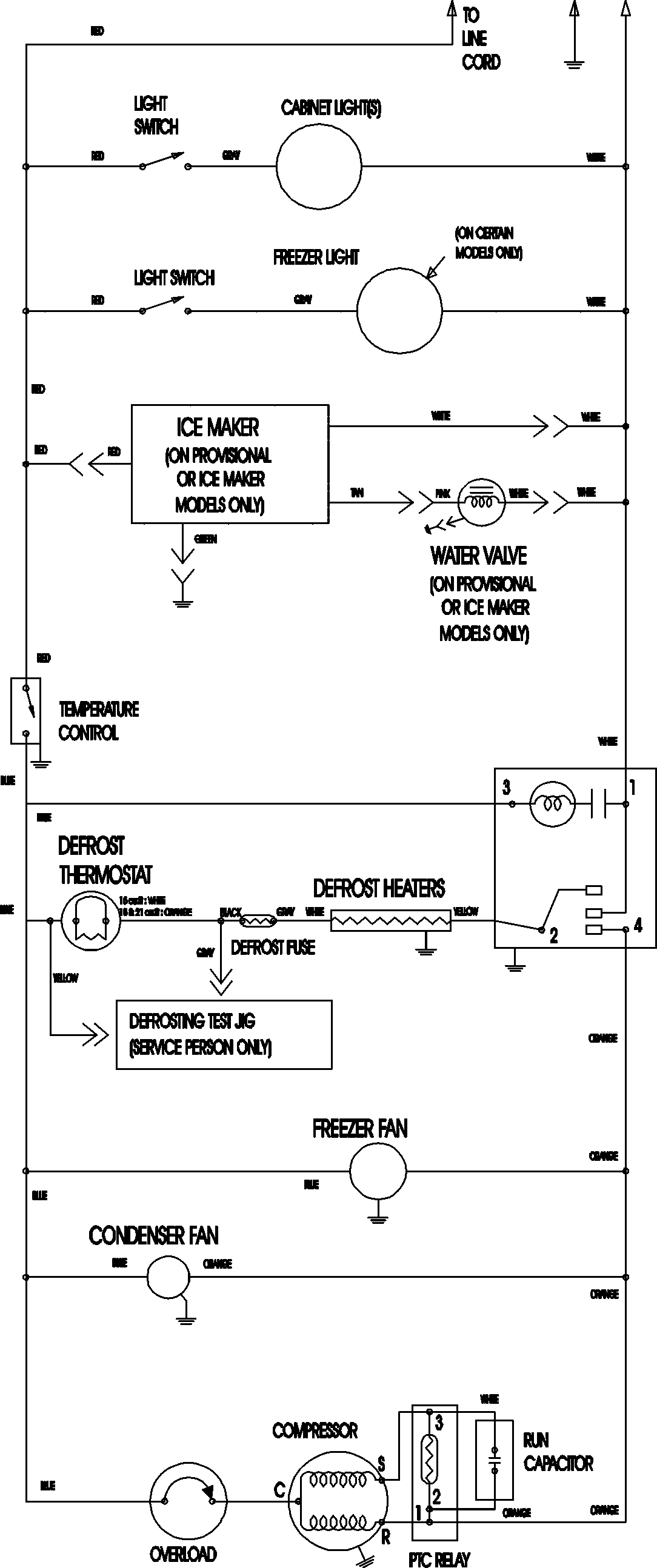
MTB2193ARW 11 – WIRING INFORMATIONadmin2025-04-26T11:33:23+00:00MTB2193ARW 11 – WIRING INFORMATION ProductsPositionProductNIMAY 15003702