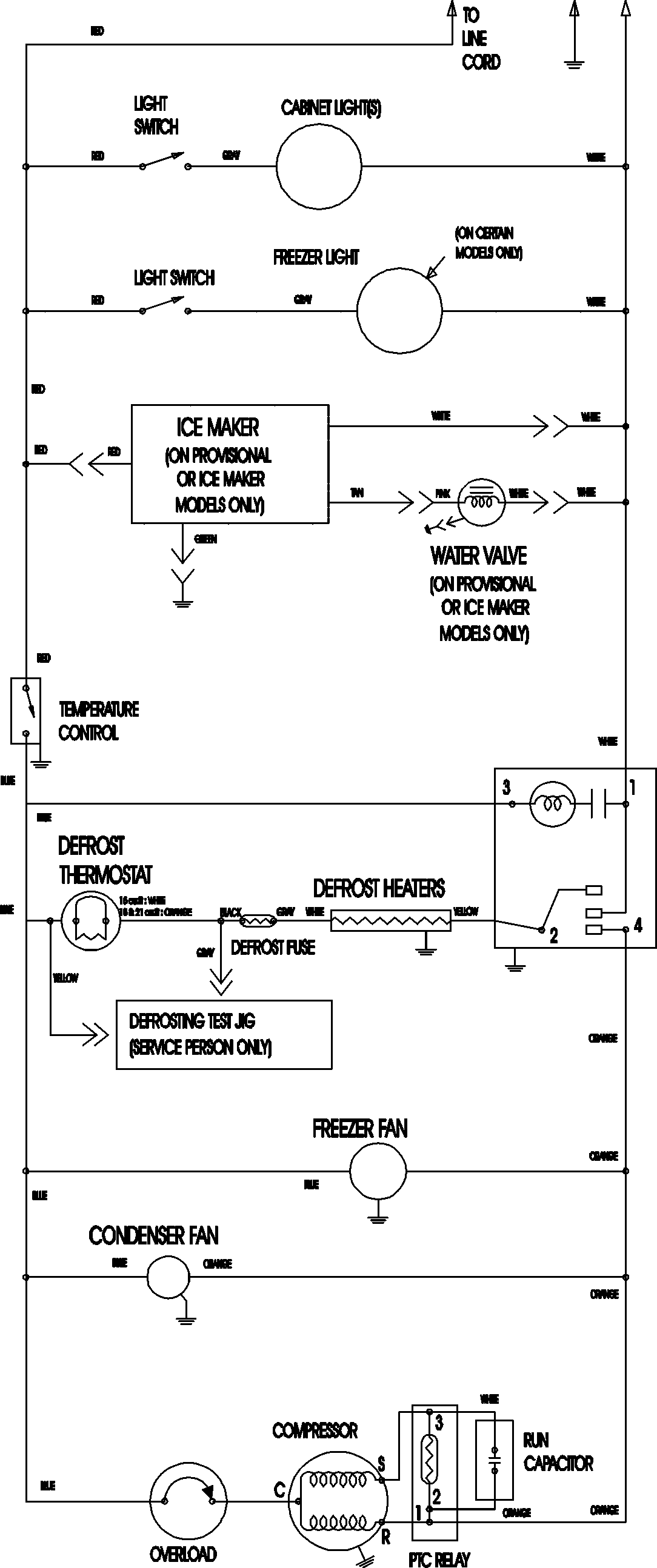
MTB2194ARW 09 – WIRING INFORMATIONadmin2025-04-26T12:09:38+00:00MTB2194ARW 09 – WIRING INFORMATION ProductsPositionProductNIMAY 15003702