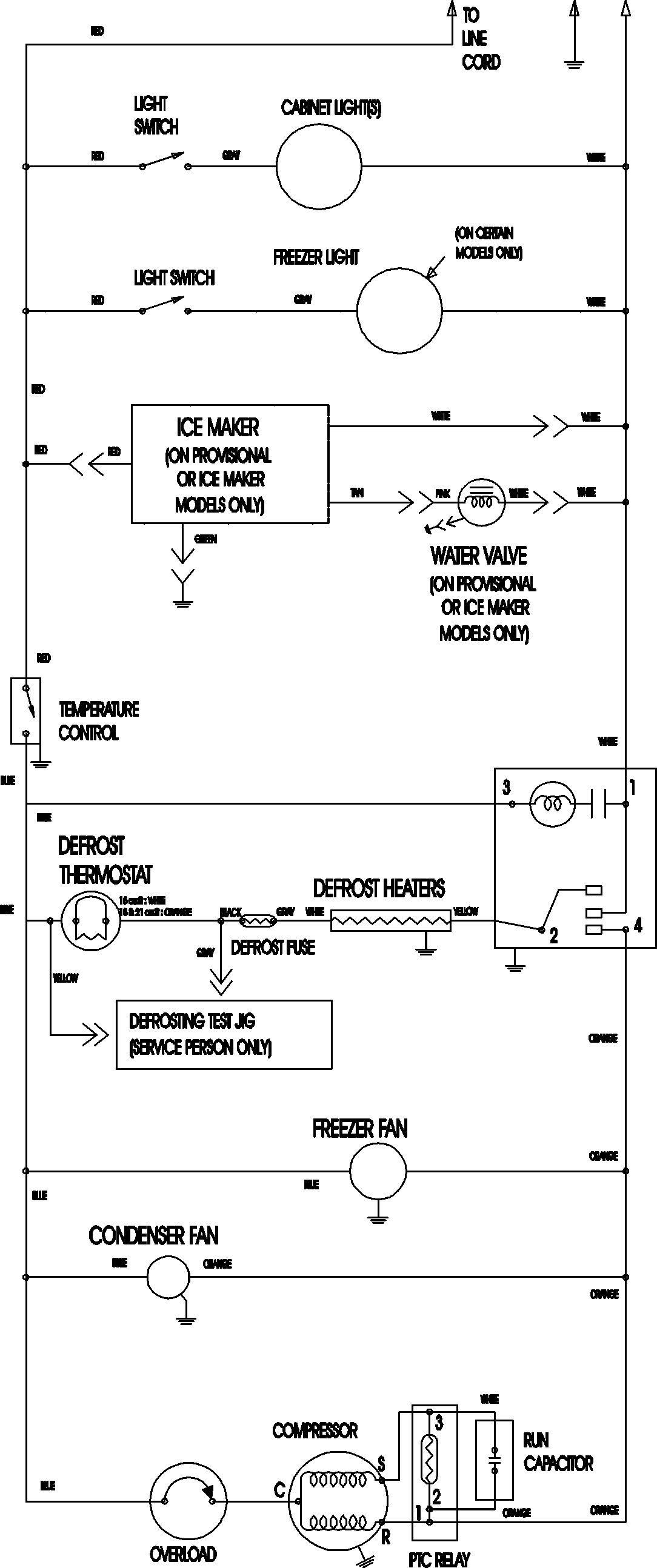
MTB2195AEB 11 – WIRING INFORMATIONadmin2025-04-26T12:10:06+00:00MTB2195AEB 11 – WIRING INFORMATION ProductsPositionProductNIMAY 15003702