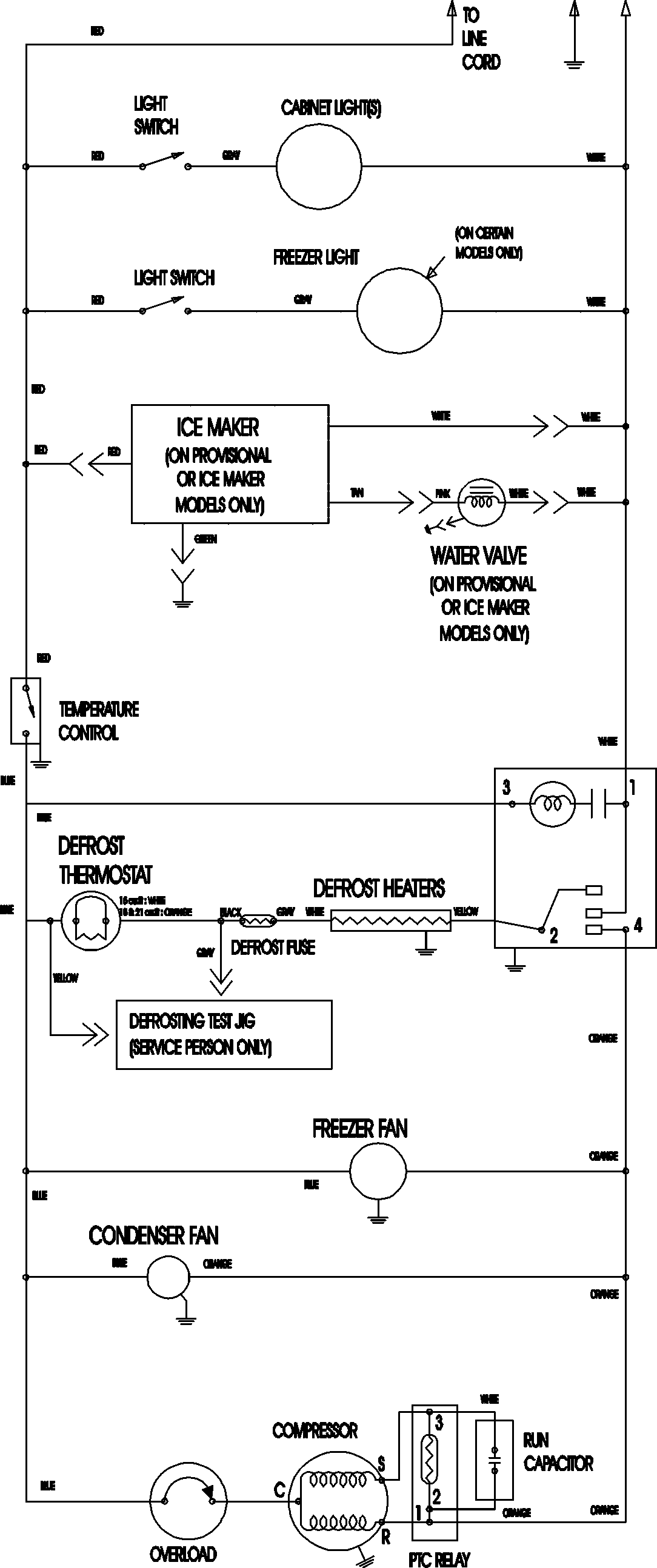
MTB2195AEQ 11 – WIRING INFORMATIONadmin2025-04-26T12:09:14+00:00MTB2195AEQ 11 – WIRING INFORMATION ProductsPositionProductNIMAY 15003702