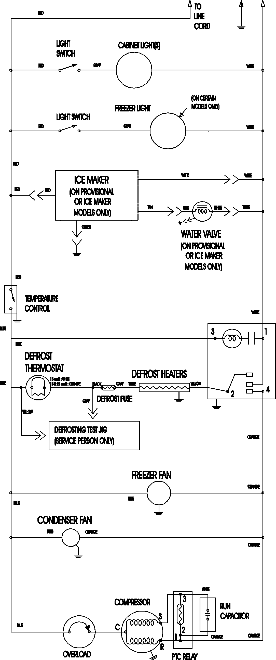
MTB2195AES 11 – WIRING INFORMATIONadmin2025-04-26T11:34:51+00:00MTB2195AES 11 – WIRING INFORMATION ProductsPositionProductNIMAY 15003702