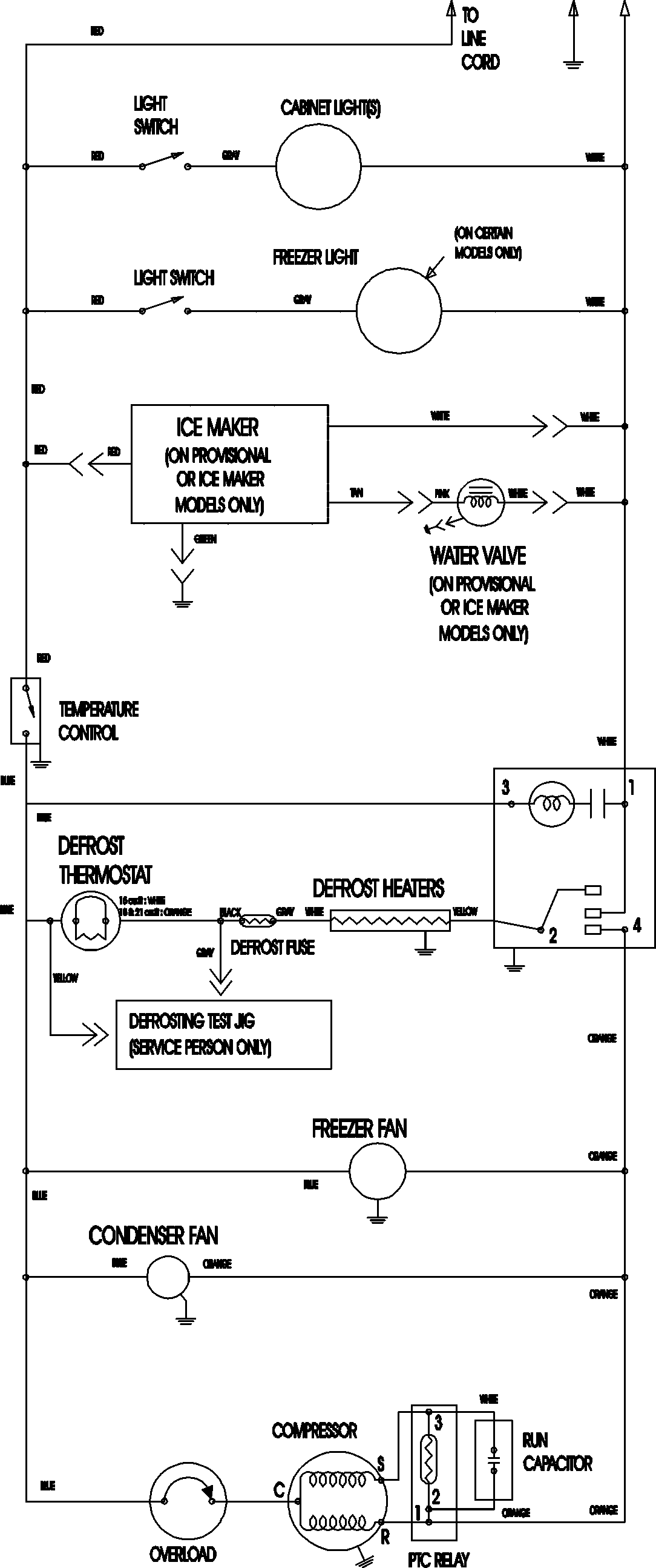
MTB2195AEW 11 – WIRING INFORMATIONadmin2025-04-26T11:35:58+00:00MTB2195AEW 11 – WIRING INFORMATION ProductsPositionProductNIMAY 15003702