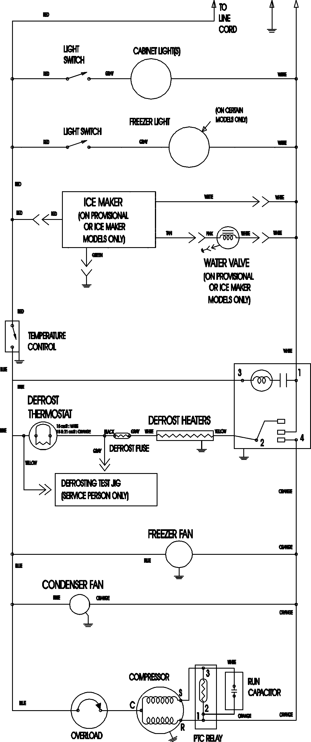
MTB2196AEB 11 – WIRING INFORMATIONadmin2025-04-26T11:33:53+00:00MTB2196AEB 11 – WIRING INFORMATION ProductsPositionProductNIMAY 15003702