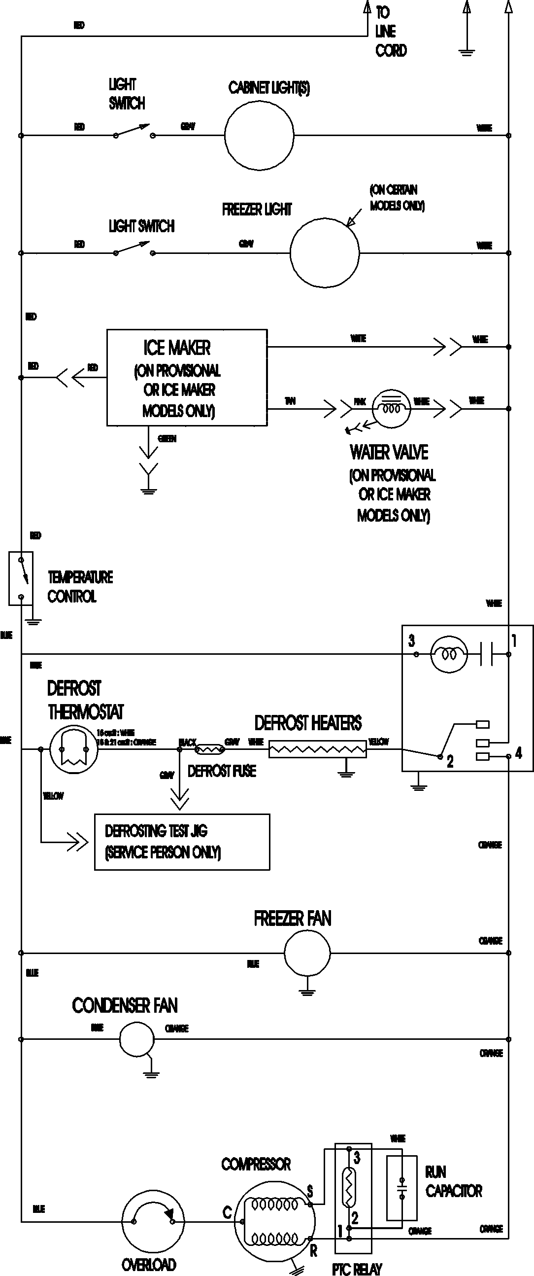
MTB2196AEQ 11 – WIRING INFORMATIONadmin2025-04-26T11:37:34+00:00MTB2196AEQ 11 – WIRING INFORMATION ProductsPositionProductNIMAY 15003702