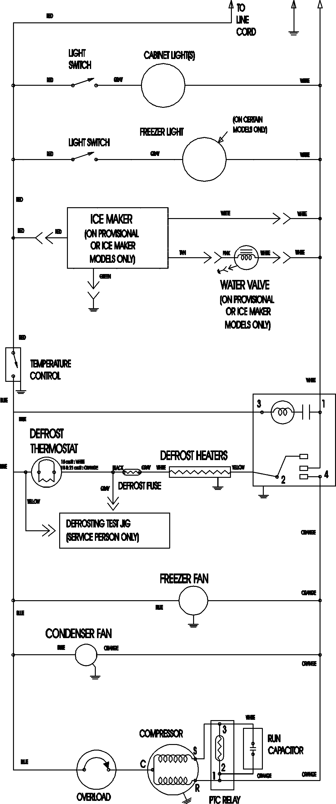
MTB219BARW 11 – WIRING INFORMATIONadmin2025-04-26T11:34:14+00:00MTB219BARW 11 – WIRING INFORMATION ProductsPositionProductNIMAY 15003702