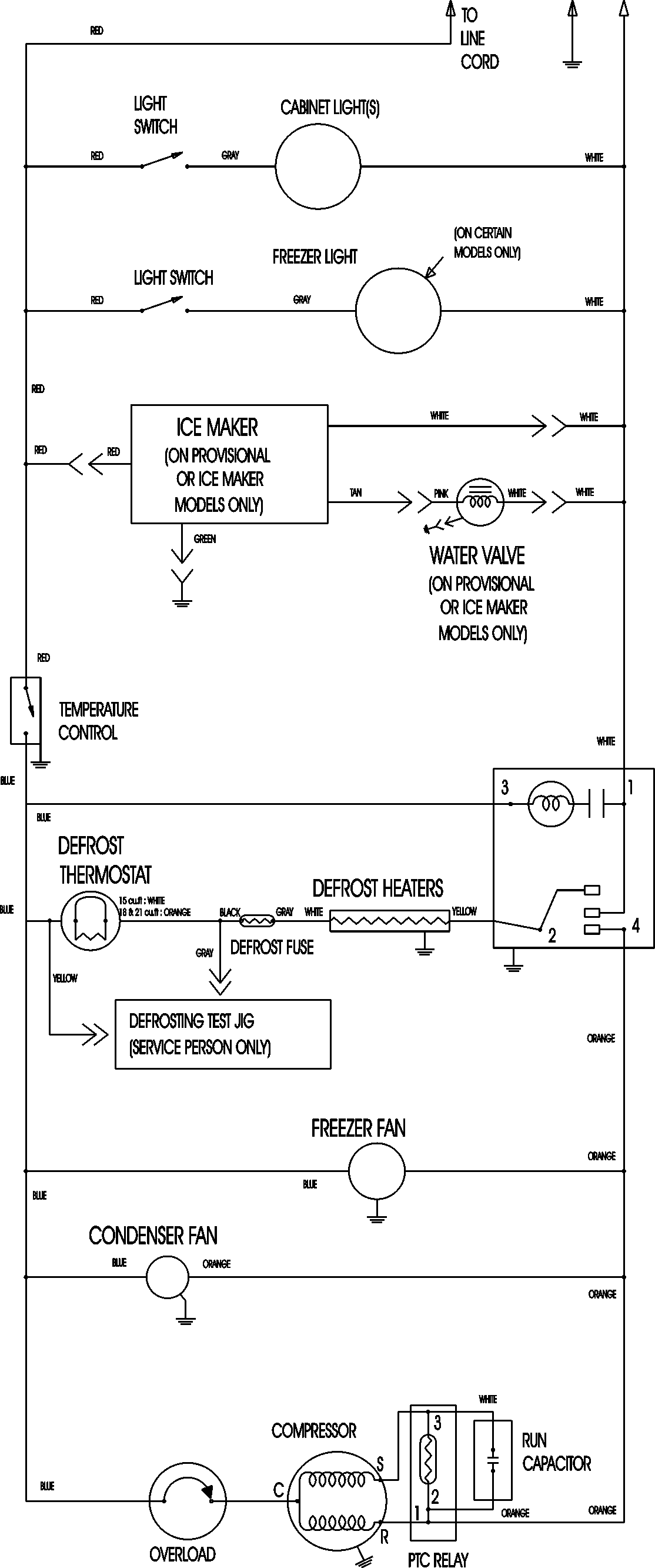
MTF1893ARB 11 – WIRING INFORMATIONadmin2025-04-26T12:12:18+00:00MTF1893ARB 11 – WIRING INFORMATION ProductsPositionProductNIMAY 15003630