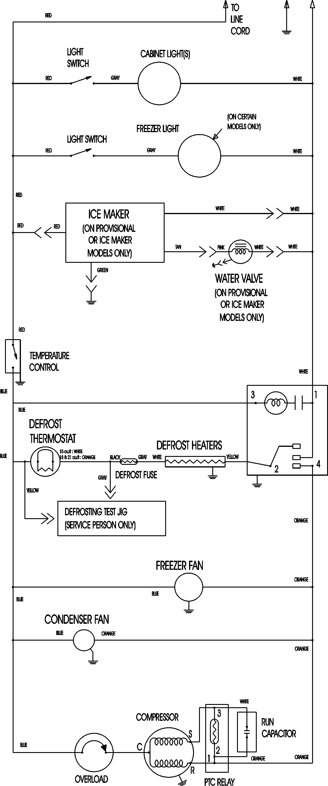
MTF1893ARS 11 – WIRING INFORMATIONadmin2025-04-26T12:12:51+00:00MTF1893ARS 11 – WIRING INFORMATION ProductsPositionProductNIMAY 15003630