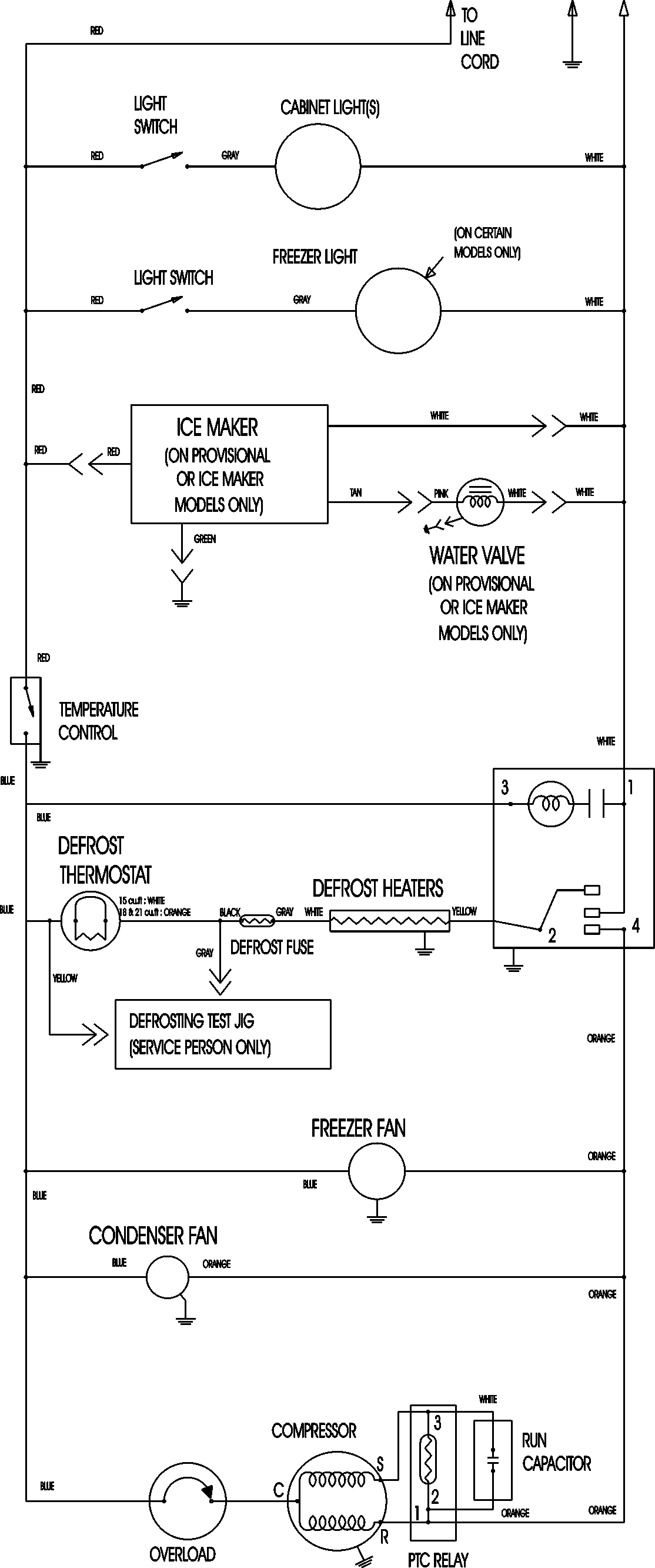
MTF1895AEB 11 – WIRING INFORMATIONadmin2025-04-26T12:13:06+00:00MTF1895AEB 11 – WIRING INFORMATION ProductsPositionProductNIMAY 15003630