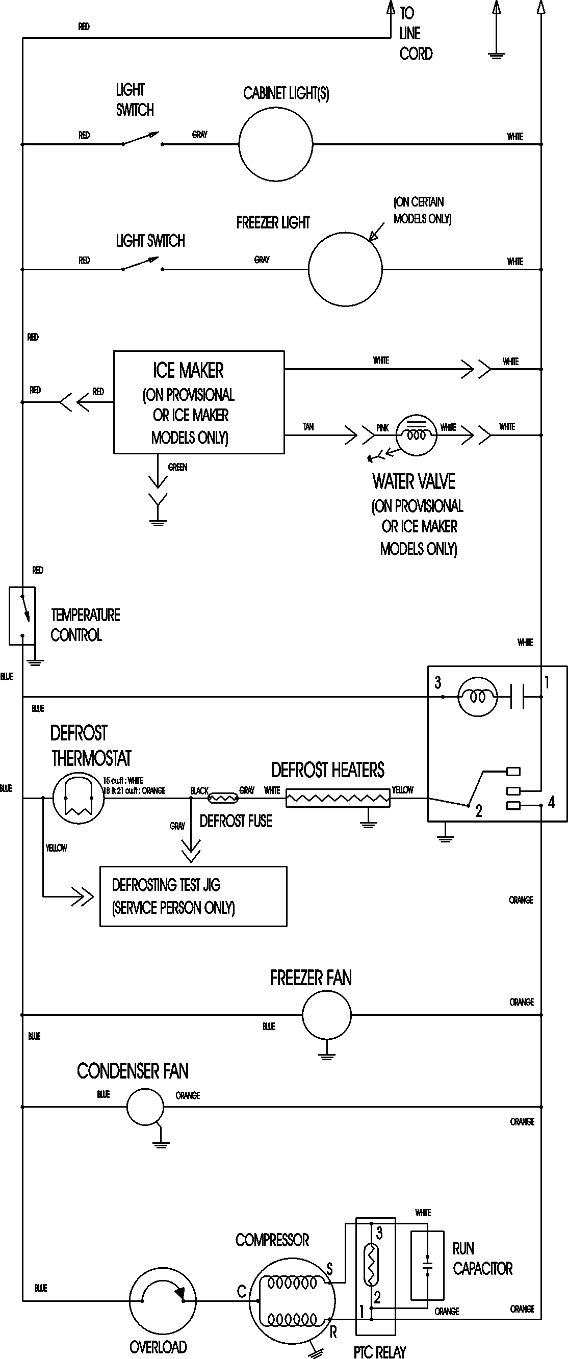
MTF1895AES 11 – WIRING INFORMATIONadmin2025-04-26T12:13:25+00:00MTF1895AES 11 – WIRING INFORMATION ProductsPositionProductNIMAY 15003630