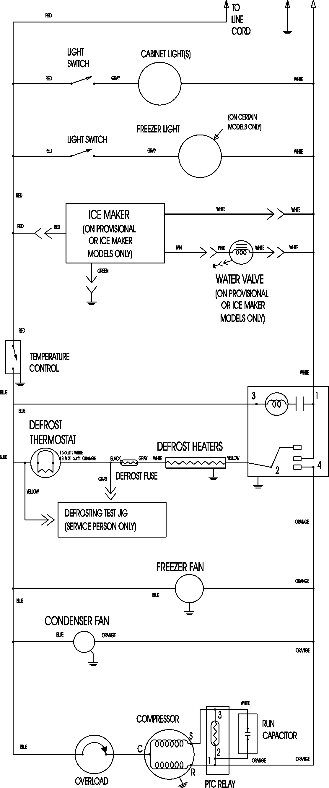
MTF1896AEB 11 – WIRING INFORMATIONadmin2025-04-26T12:12:23+00:00MTF1896AEB 11 – WIRING INFORMATION ProductsPositionProductNIMAY 15003630