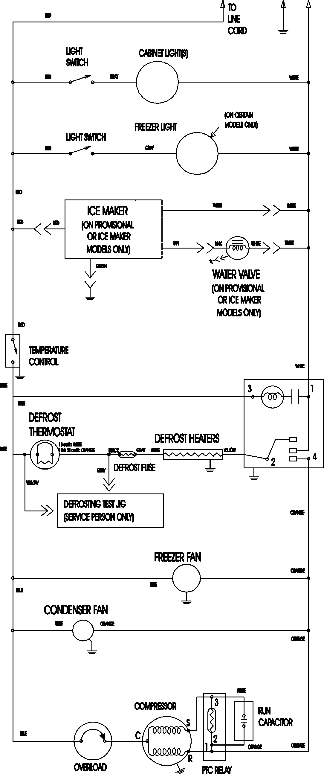
MTF2193ARQ 11 – WIRING INFORMATIONadmin2025-04-26T12:13:01+00:00MTF2193ARQ 11 – WIRING INFORMATION ProductsPositionProductNIMAY 15003702