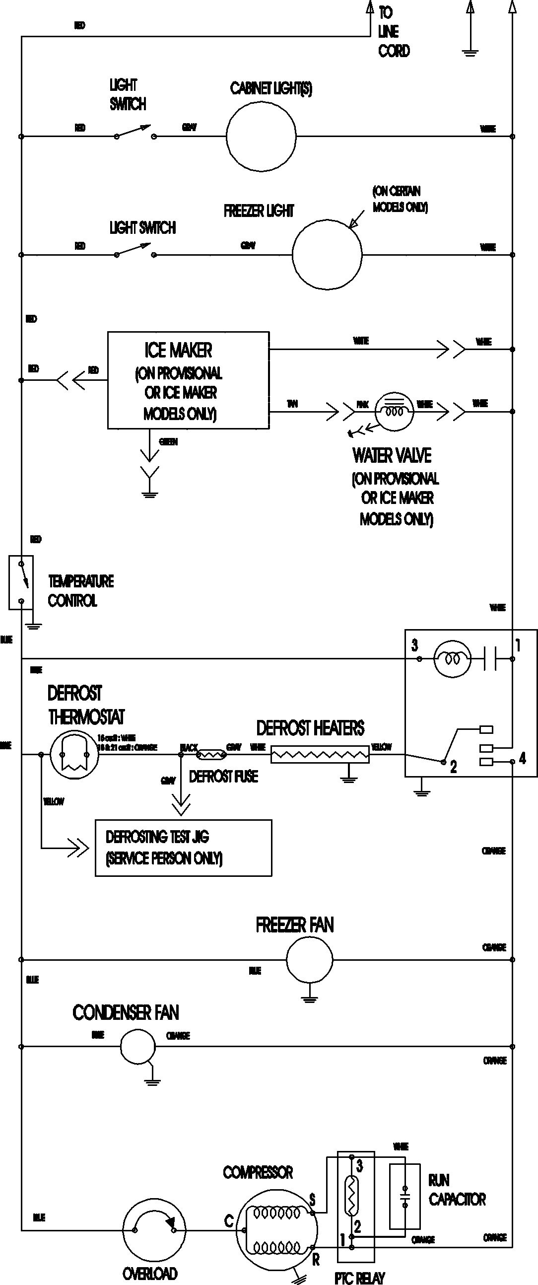
MTF2196AEB 11 – WIRING INFORMATIONadmin2025-04-26T12:12:09+00:00MTF2196AEB 11 – WIRING INFORMATION ProductsPositionProductNIMAY 15003702