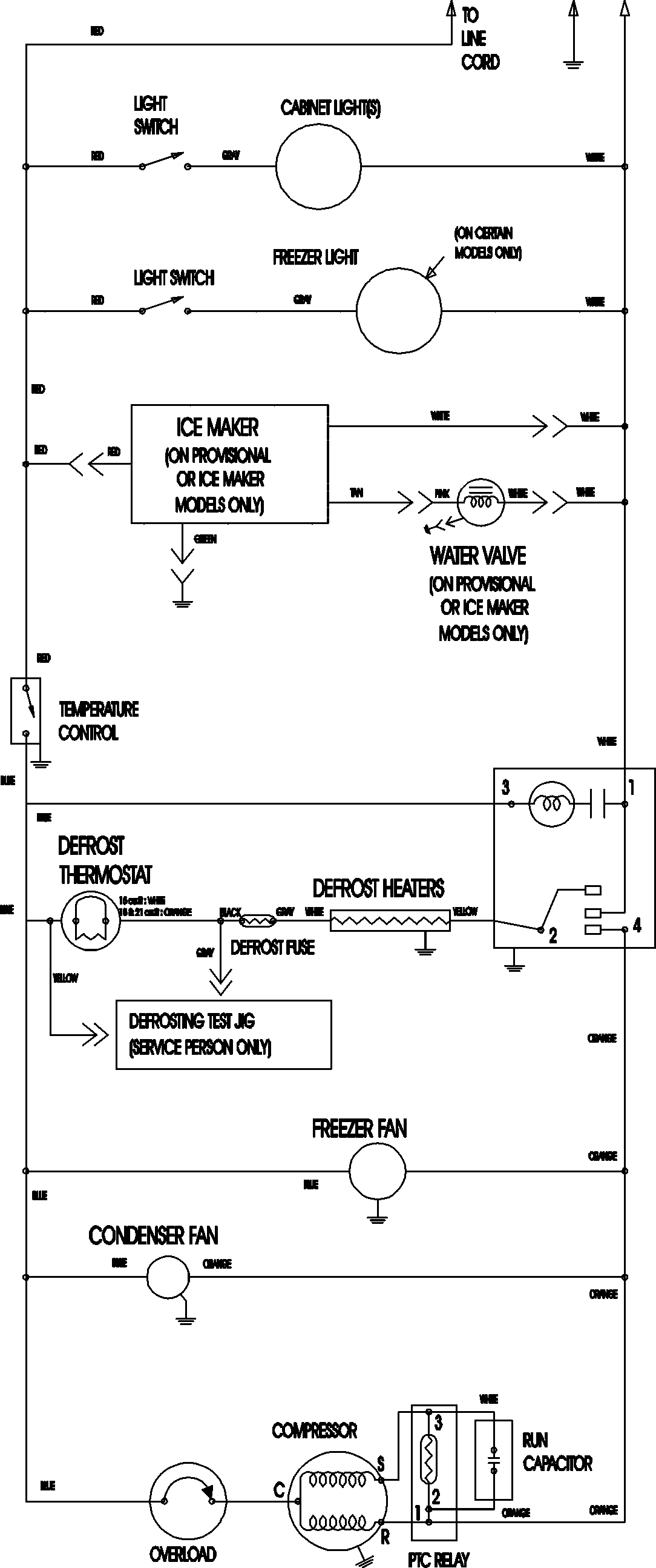
MTF2196AES 11 – WIRING INFORMATIONadmin2025-04-26T12:12:16+00:00MTF2196AES 11 – WIRING INFORMATION ProductsPositionProductNIMAY 15003702