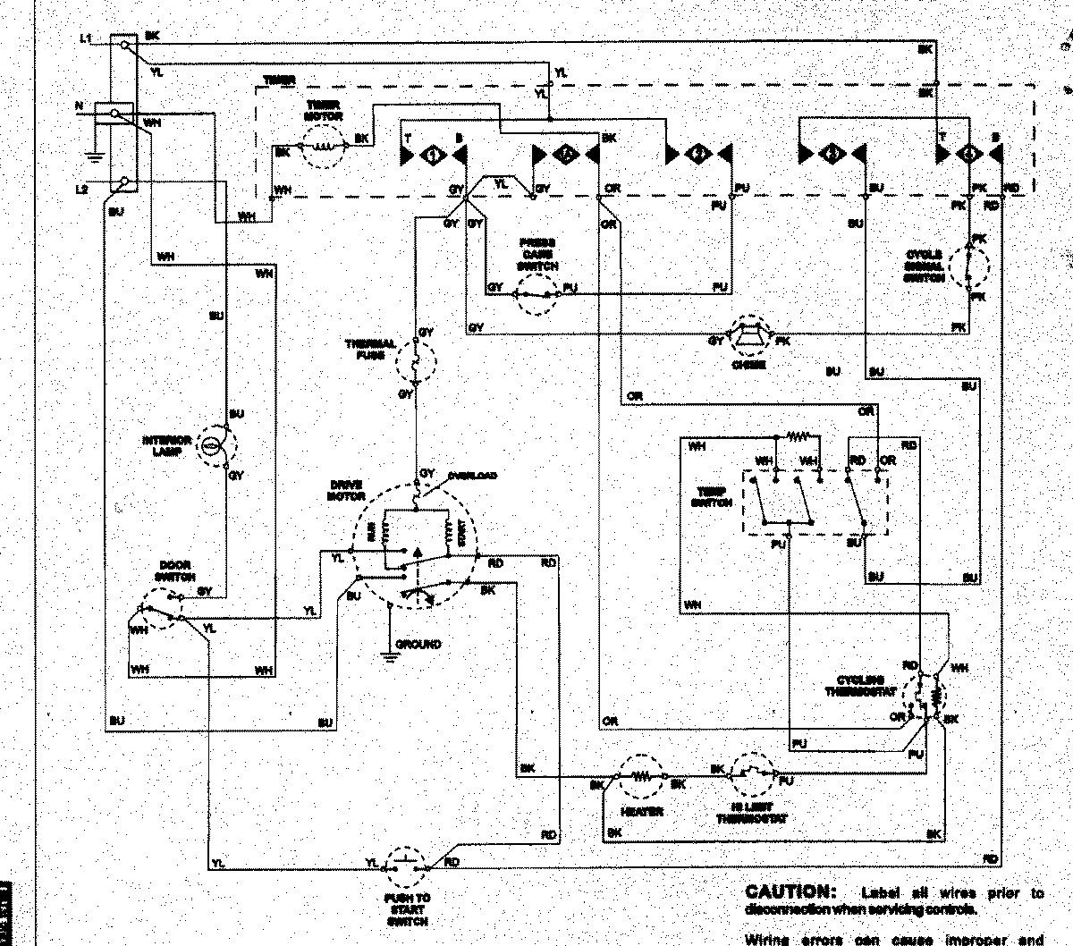
NDE5800AYW 08 – WIRING INFORMATION

NDE5800AYW 08 – WIRING INFORMATION

Products

PositionProduct
NIMAY 15003258