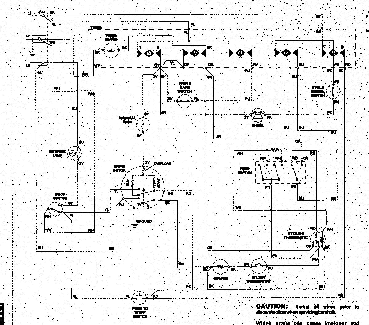
NDE5800AZW 08 – WIRING INFORMATIONadmin2025-04-26T11:36:54+00:00NDE5800AZW 08 – WIRING INFORMATION ProductsPositionProductNIMAY 15003258