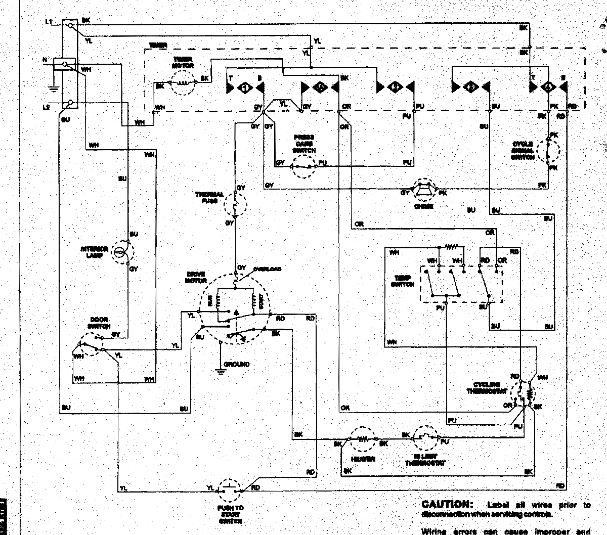
NDE7800AYW 08 – WIRING INFORMATIONadmin2025-04-26T12:41:29+00:00NDE7800AYW 08 – WIRING INFORMATION ProductsPositionProductNIMAY 15003258