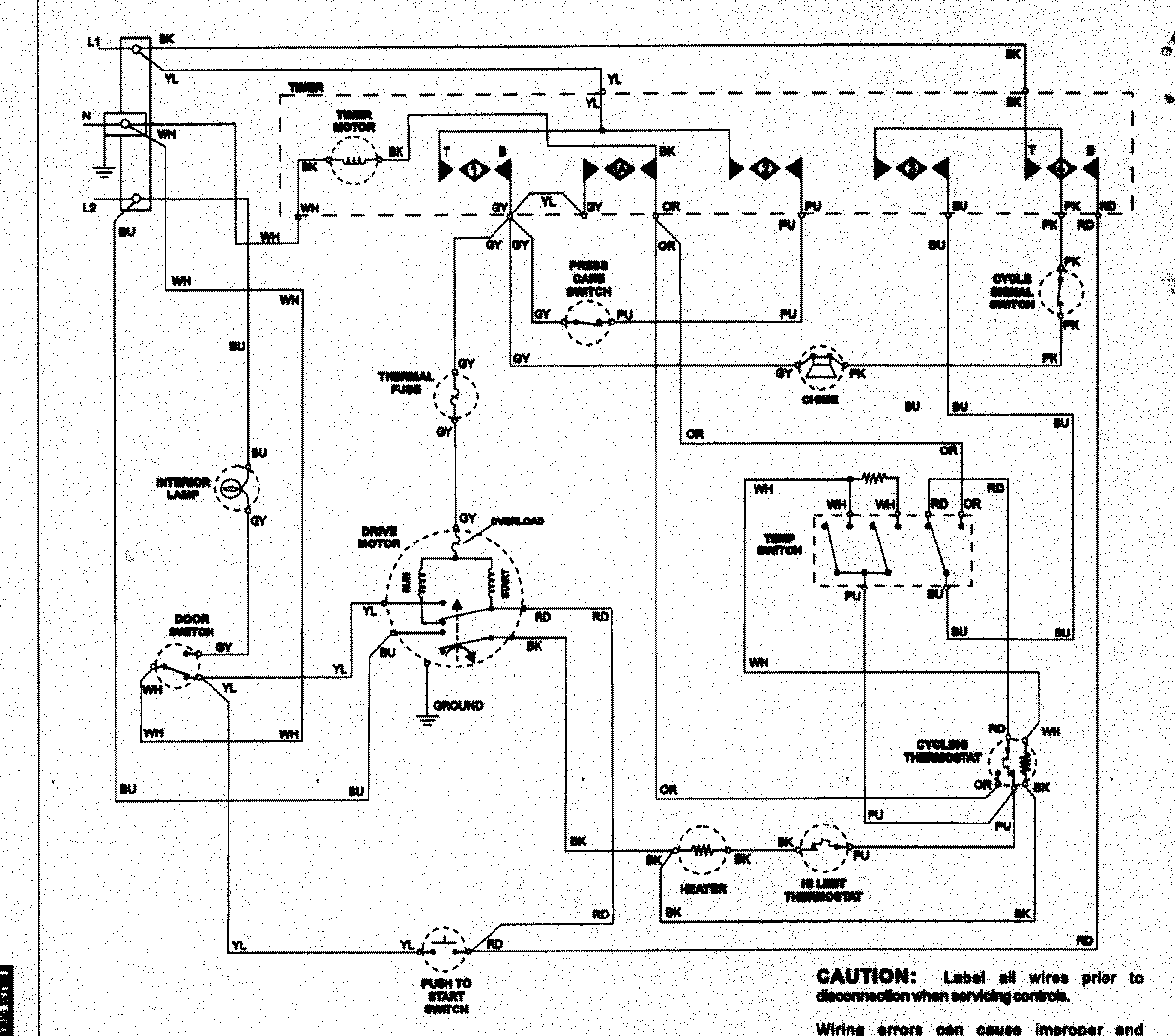
NDE7800AZW 08 – WIRING INFORMATIONadmin2025-04-26T12:39:48+00:00NDE7800AZW 08 – WIRING INFORMATION ProductsPositionProductNIMAY 15003258